ГОСТ Р 51317.4.4-2007 Совместимость технических средств электромагнитная. Устойчивость к наносекундным импульсным помехам. Требования и методы испытаний
ГОСТ Р
Скачать ГОСТ в PDF или DOC бесплатно
Основная информация
Обозначение:
ГОСТ Р 51317.4.4-2007
Статус:
Отменен
Тип:
ГОСТ Р
Название русское:
Совместимость технических средств электромагнитная. Устойчивость к наносекундным импульсным помехам. Требования и методы испытаний
Название английское:
Electromagnetic compatibility of technical equipment. Immunity to nanosecond impulsive disturbance. Requirements and test methods
Даты и сроки
Дата издания:
04-04-08
Дата введения в действие:
07-01-08
Дата завершения срока действия:
01-01-14
Применение и описание
Область и условия применения:
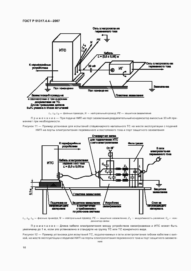
Настоящий стандарт распространяется на электротехнические, электронные и радиоэлектронные изделия и оборудование и устанавливает требования к техническим средствам (ТС) по устойчивости к повторяющимся наносекундным помехам (НИП) и процедуры испытаний. Целью настоящего стандарта является установление общих правил проведения воспроизводимых оценок качества функционирования ТС при воздействии НИП на порты электропитания, сигналов, управления и заземления. Стандарт устанавливает степени жесткости испытаний ТС на устойчивость к НИП и методы испытаний, в том числе: - форму испытательного напряжения; - номенклатуру степеней жесткости испытаний; - требования к испытательному оборудованию; - процедуры верификации испытательного оборудования; - состав испытательных установок; - порядок проведения испытаний. В стандарте установлены методы испытаний ТС в лабораторных условиях и на месте эксплуатации после окончательной установки ТС
Связи и замены
Заменяющий:
-
Взамен:
ГОСТ Р 51317.4.4-99
Изменения и переиздания
Список изменений:
№0 от (рег. ) «Текстовое изменение; Изменено заглавие»
Описание стандарта
ГОСТ Р 51317.4.4-2007 Совместимость технических средств электромагнитная. Устойчивость к наносекундным импульсным помехам. Требования и методы испытаний
Страницы стандарта


























