ГОСТ Р 51317.4.6-99 Совместимость технических средств электромагнитная. Устойчивость к кондуктивным помехам, наведенным радиочастотными электромагнитными полями. Требования и методы испытаний
ГОСТ Р
Скачать ГОСТ в PDF или DOC бесплатно
Основная информация
Обозначение:
ГОСТ Р 51317.4.6-99
Статус:
Отменен
Тип:
ГОСТ Р
Название русское:
Совместимость технических средств электромагнитная. Устойчивость к кондуктивным помехам, наведенным радиочастотными электромагнитными полями. Требования и методы испытаний
Название английское:
Electomagnetic compatibility of technical equipment. Immunity to conducted disturbance induced by radio-frequency fields. Requirements and test methods
Даты и сроки
Дата издания:
02-23-00
Дата введения в действие:
01-01-02
Дата завершения срока действия:
09-01-25
Применение и описание
Область и условия применения:
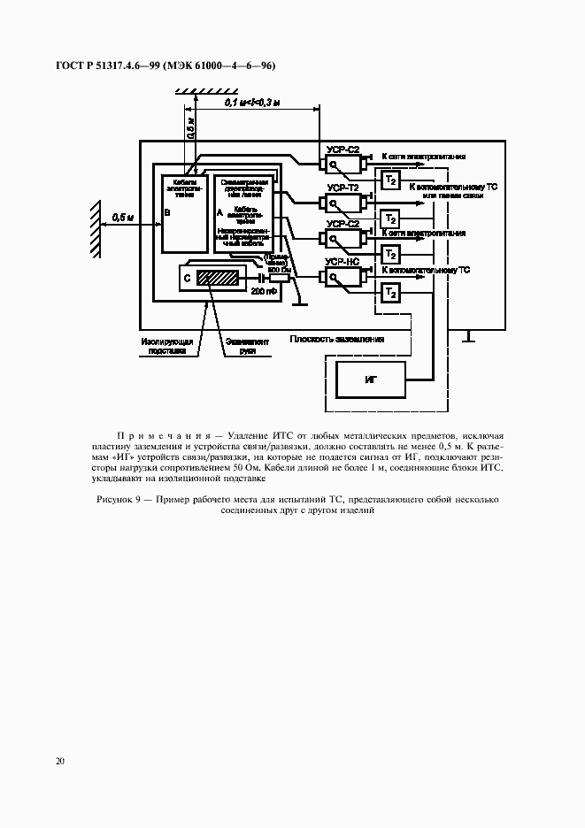
Настоящий стандарт распространяется на электротехнические, электронные и радиоэлектронные изделия и оборудование и устанавливает требования устойчивости технических средств к кондуктивным электромагнитным помехам, вызываемым излучениями преимущественно радиопередающих устройств в полосе частот от 150 кГц до 80 МГц. Настоящий стандарт не устанавливает испытаний, применяемых для конкретных ТС или систем. Его главной задачей является обеспечение всех заинтересованных технических комитетов по стандартизации, разрабатывающих стандарты на продукцию, общими ссылочными данными. Технические комитеты по стандартизации (или изготовители ТС) несут ответственность за выбор видов и степеней жесткости испытаний, применяемых для ТС
Связи и замены
Заменяющий:
-
Описание стандарта
ГОСТ Р 51317.4.6-99 Совместимость технических средств электромагнитная. Устойчивость к кондуктивным помехам, наведенным радиочастотными электромагнитными полями. Требования и методы испытаний
Страницы стандарта


































