ГОСТ IEC 61000-4-20-2014 Электромагнитная совместимость. Часть 4-20. Методы испытаний и измерений. Испытания на помехоэмиссию и помехоустойчивость в ТЕМ-волноводах
ГОСТ МЭК
Скачать ГОСТ в PDF или DOC бесплатно
Основная информация
Обозначение:
ГОСТ IEC 61000-4-20-2014
Статус:
Действует
Тип:
ГОСТ МЭК
Название русское:
Электромагнитная совместимость. Часть 4-20. Методы испытаний и измерений. Испытания на помехоэмиссию и помехоустойчивость в ТЕМ-волноводах
Название английское:
Electromagnetic compatibility. Part 4-20. Testing and measurement techniques. Emission and immunity testing in TEM-waveguides
Даты и сроки
Дата регистрации:
06-25-14
Дата издания:
09-29-21
Дата введения в действие:
07-01-22
Применение и описание
Область и условия применения:
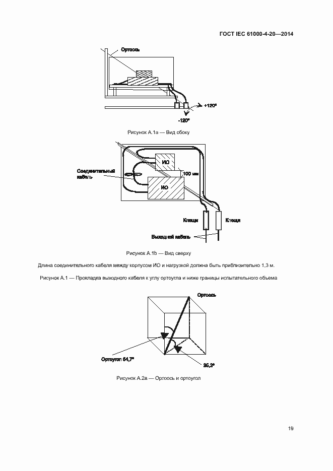
Настоящий стандарт устанавливает методы испытаний электрического и электронного оборудования на помехоэмиссию и помехоустойчивость с использованием различных типов волноводов для возбуждения поперечных электромагнитных волн (TEM-волн). Волноводы имеют структуры открытого типа (например, полосковые линии и имитаторы электромагнитных импульсов) и закрытого типа (например, TEM-камеры). Далее данные структуры могут быть классифицированы как одно-, двух- или многопортовые TEM-волноводы. Частотный диапазон зависит от конкретных требований к проведению испытаний и конкретного типа ТЕМ-волновода
Описание стандарта
ГОСТ IEC 61000-4-20-2014 Электромагнитная совместимость. Часть 4-20. Методы испытаний и измерений. Испытания на помехоэмиссию и помехоустойчивость в ТЕМ-волноводах
Страницы стандарта




























































