ГОСТ Р 57875-2017 Телекоммуникации. Схемы соединения и заземление в телекоммуникационных центрах
ГОСТ Р
Скачать ГОСТ в PDF или DOC бесплатно
Основная информация
Обозначение:
ГОСТ Р 57875-2017
Статус:
Действует
Тип:
ГОСТ Р
Название русское:
Телекоммуникации. Схемы соединения и заземление в телекоммуникационных центрах
Название английское:
Telecommunications. Bonding and earthing of ICT equipment in telecom centres
Даты и сроки
Дата издания:
11-29-18
Дата введения в действие:
08-01-18
Дата завершения срока действия:
-
Применение и описание
Область и условия применения:
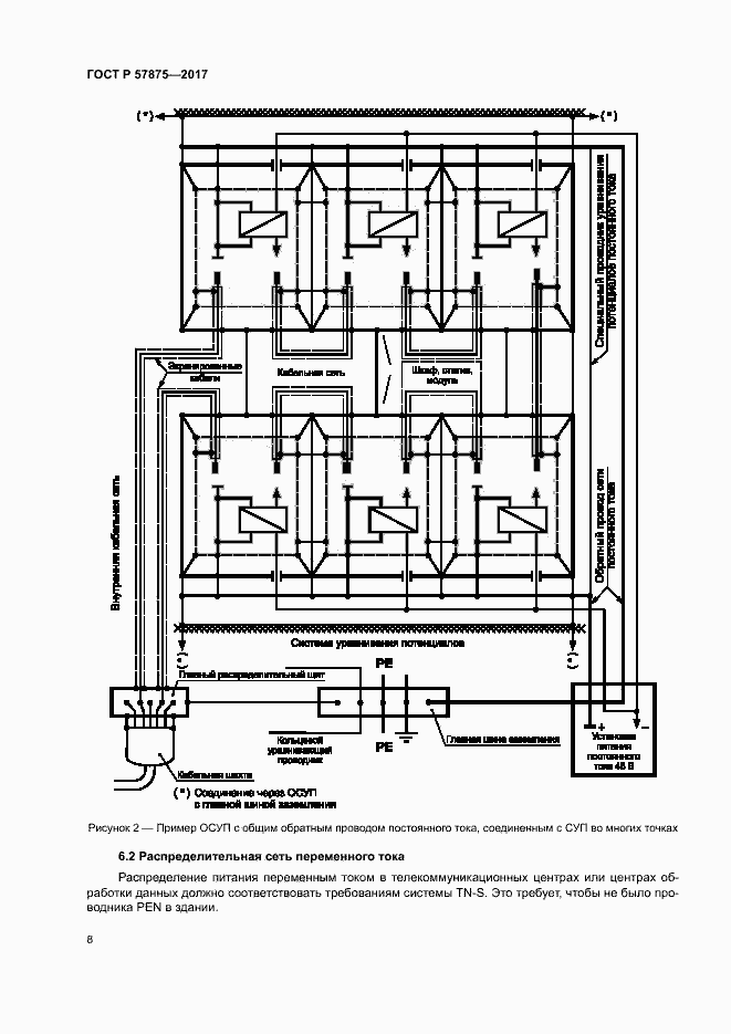
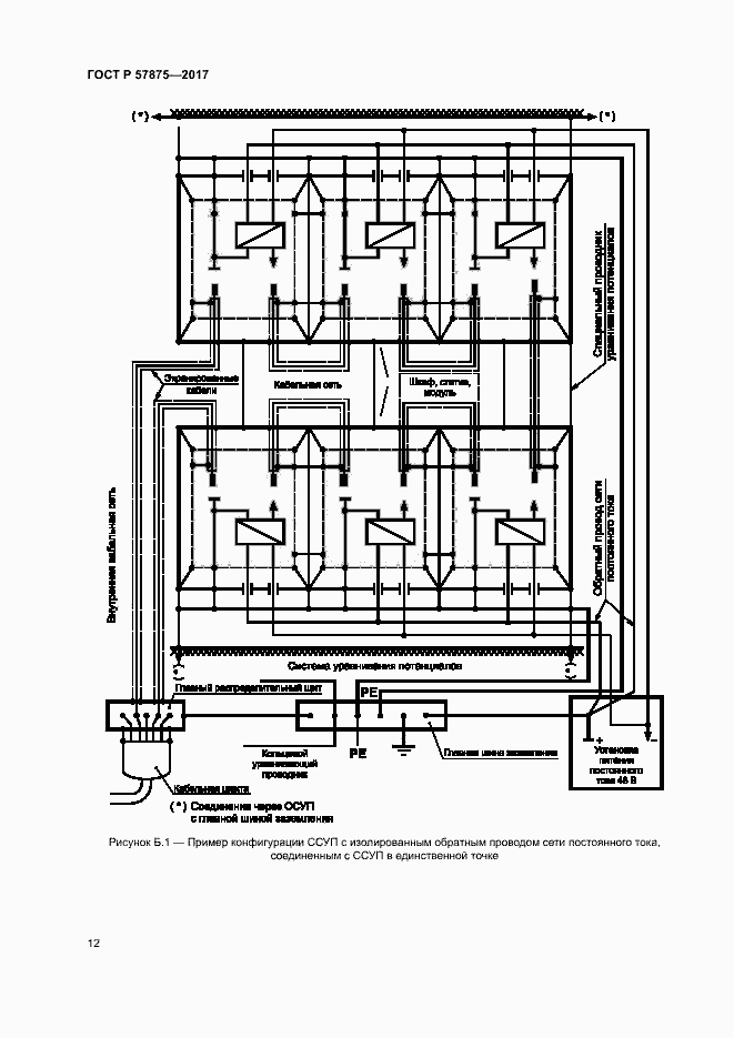
Настоящий стандарт устанавливает требования к заземлению и соединениям систем уравнивания потенциалов для оборудования информационных технологий с напряжением питания минус 48 В постоянного тока, соответствующего требованиям ГОСТ Р 55950-2014, с целью обеспечения его установки, эксплуатации и технического обслуживания. Настоящий стандарт определяет необходимые условия обеспечения: - электробезопасности; - устойчивости к помехам из-за взаимного влияния сигналов; - устойчивости к внешним электромагнитным влияниям. Требования к оборудованию информационных технологий и его установке подлежат согласованию сторонами (например, поставщиком и покупателем). Процедура достижения соглашения изложена в Приложении А. Требования настоящего стандарта не распространяются на требования электробезопасности и электромагнитной совместимости, предъявляемые к самому оборудованию информационных технологий. Требования настоящего стандарта не распространяются на установку оборудования информационных технологий вне телекоммуникационных центров и центров обработки данных, например в общественных зданиях, включая места размещения оконечного оборудования у абонента
Связи и замены
Заменяющий:
-
Описание стандарта
ГОСТ Р 57875-2017 Телекоммуникации. Схемы соединения и заземление в телекоммуникационных центрах
Страницы стандарта



















