ГОСТ Р 55820-2013 Рельсы железнодорожные остряковые. Технические условия
ГОСТ Р
Скачать ГОСТ в PDF или DOC бесплатно
Основная информация
Обозначение:
ГОСТ Р 55820-2013
Статус:
Действует
Тип:
ГОСТ Р
Название русское:
Рельсы железнодорожные остряковые. Технические условия
Название английское:
Switch and crossing rails. Specifications
Даты и сроки
Дата издания:
06-08-18
Дата введения в действие:
08-01-17
Дата завершения срока действия:
-
Применение и описание
Область и условия применения:
Настоящий стандарт распространяется на железнодорожные остряковые рельсы (далее - рельсы), предназначенные для изготовления конструкций верхнего строения железнодорожного пути широкой колеи общего и необщего пользования, и устанавливает технические требования
Связи и замены
Заменяющий:
-
Изменения и переиздания
Список изменений:
№1 от (рег. ) «Текстовое изменение; Изменены ссылочные НД»
Описание стандарта
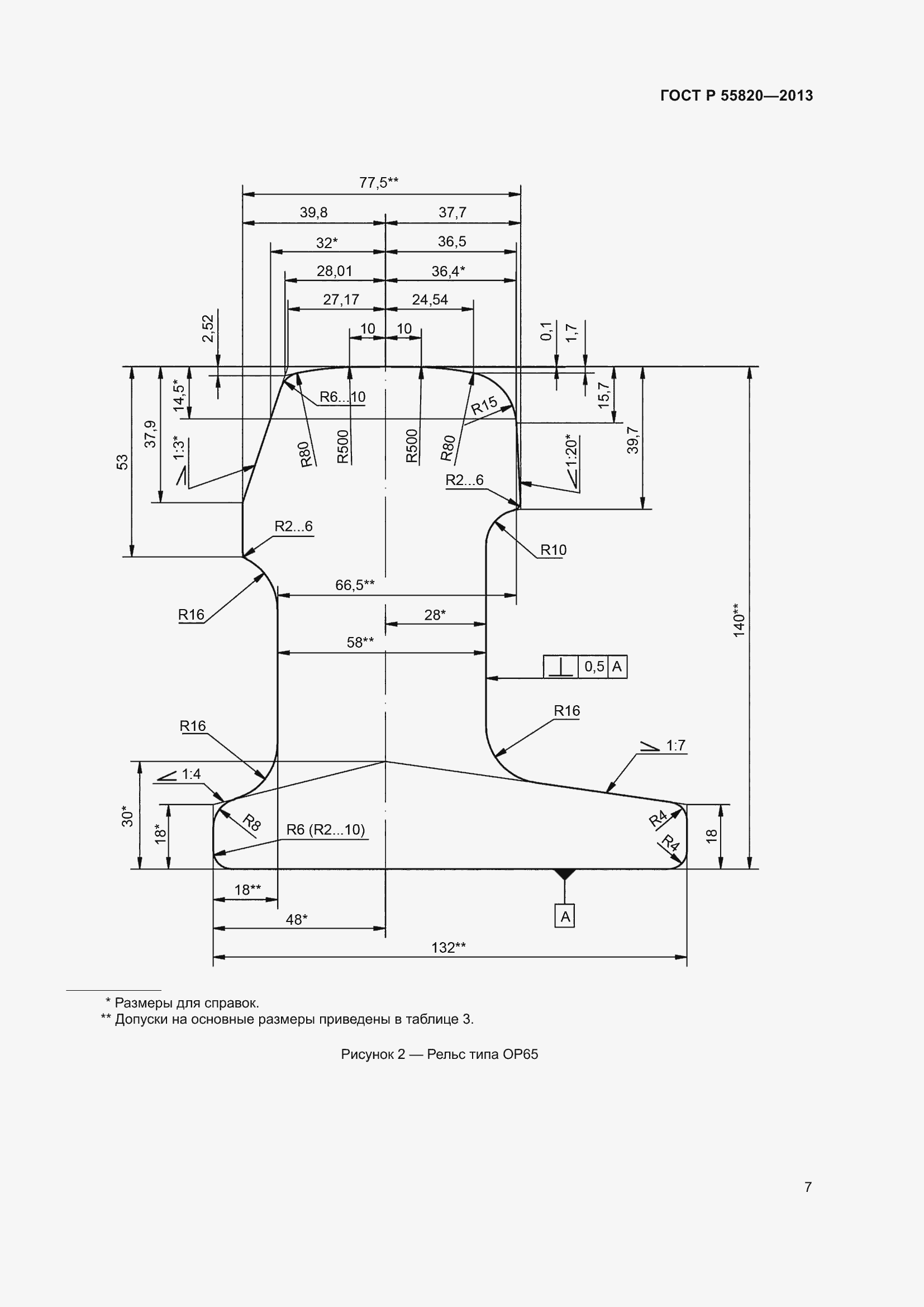
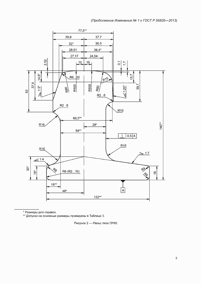
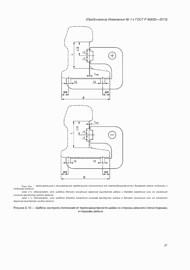
ГОСТ Р 55820-2013 Рельсы железнодорожные остряковые. Технические условия
Страницы стандарта




















































































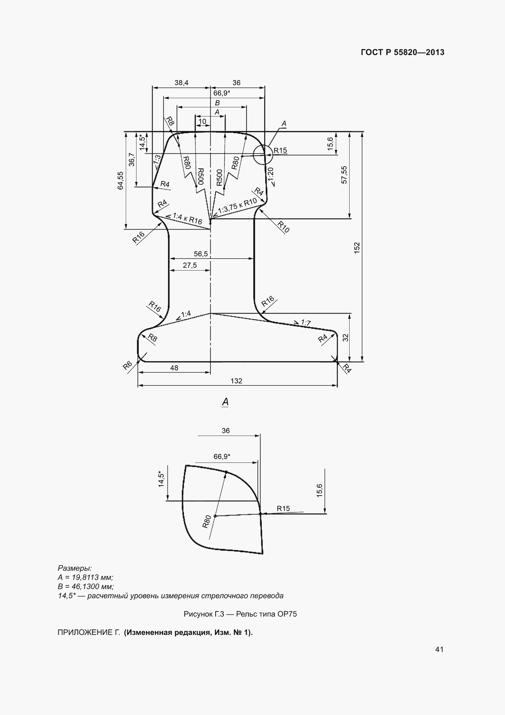
Приложение №1: Изменение №1 к ГОСТ Р 55820-2013 Обозначение: Изменение №1 к ГОСТ Р 55820-2013 Дата введения в действие: 01.02.2018

Приложение №1: Изменение №1 к ГОСТ Р 55820-2013 Обозначение: Изменение №1 к ГОСТ Р 55820-2013 Дата введения в действие: 01.02.2018

Приложение №1: Изменение №1 к ГОСТ Р 55820-2013 Обозначение: Изменение №1 к ГОСТ Р 55820-2013 Дата введения в действие: 01.02.2018

Приложение №1: Изменение №1 к ГОСТ Р 55820-2013 Обозначение: Изменение №1 к ГОСТ Р 55820-2013 Дата введения в действие: 01.02.2018

Приложение №1: Изменение №1 к ГОСТ Р 55820-2013 Обозначение: Изменение №1 к ГОСТ Р 55820-2013 Дата введения в действие: 01.02.2018

Приложение №1: Изменение №1 к ГОСТ Р 55820-2013 Обозначение: Изменение №1 к ГОСТ Р 55820-2013 Дата введения в действие: 01.02.2018

Приложение №1: Изменение №1 к ГОСТ Р 55820-2013 Обозначение: Изменение №1 к ГОСТ Р 55820-2013 Дата введения в действие: 01.02.2018

Приложение №1: Изменение №1 к ГОСТ Р 55820-2013 Обозначение: Изменение №1 к ГОСТ Р 55820-2013 Дата введения в действие: 01.02.2018

Приложение №1: Изменение №1 к ГОСТ Р 55820-2013 Обозначение: Изменение №1 к ГОСТ Р 55820-2013 Дата введения в действие: 01.02.2018

Приложение №1: Изменение №1 к ГОСТ Р 55820-2013 Обозначение: Изменение №1 к ГОСТ Р 55820-2013 Дата введения в действие: 01.02.2018

Приложение №1: Изменение №1 к ГОСТ Р 55820-2013 Обозначение: Изменение №1 к ГОСТ Р 55820-2013 Дата введения в действие: 01.02.2018

Приложение №1: Изменение №1 к ГОСТ Р 55820-2013 Обозначение: Изменение №1 к ГОСТ Р 55820-2013 Дата введения в действие: 01.02.2018

Приложение №1: Изменение №1 к ГОСТ Р 55820-2013 Обозначение: Изменение №1 к ГОСТ Р 55820-2013 Дата введения в действие: 01.02.2018

Приложение №1: Изменение №1 к ГОСТ Р 55820-2013 Обозначение: Изменение №1 к ГОСТ Р 55820-2013 Дата введения в действие: 01.02.2018

Приложение №1: Изменение №1 к ГОСТ Р 55820-2013 Обозначение: Изменение №1 к ГОСТ Р 55820-2013 Дата введения в действие: 01.02.2018

Приложение №1: Изменение №1 к ГОСТ Р 55820-2013 Обозначение: Изменение №1 к ГОСТ Р 55820-2013 Дата введения в действие: 01.02.2018

Приложение №1: Изменение №1 к ГОСТ Р 55820-2013 Обозначение: Изменение №1 к ГОСТ Р 55820-2013 Дата введения в действие: 01.02.2018

Приложение №1: Изменение №1 к ГОСТ Р 55820-2013 Обозначение: Изменение №1 к ГОСТ Р 55820-2013 Дата введения в действие: 01.02.2018

Приложение №1: Изменение №1 к ГОСТ Р 55820-2013 Обозначение: Изменение №1 к ГОСТ Р 55820-2013 Дата введения в действие: 01.02.2018

Приложение №1: Изменение №1 к ГОСТ Р 55820-2013 Обозначение: Изменение №1 к ГОСТ Р 55820-2013 Дата введения в действие: 01.02.2018

Приложение №1: Изменение №1 к ГОСТ Р 55820-2013 Обозначение: Изменение №1 к ГОСТ Р 55820-2013 Дата введения в действие: 01.02.2018

Приложение №1: Изменение №1 к ГОСТ Р 55820-2013 Обозначение: Изменение №1 к ГОСТ Р 55820-2013 Дата введения в действие: 01.02.2018

Приложение №1: Изменение №1 к ГОСТ Р 55820-2013 Обозначение: Изменение №1 к ГОСТ Р 55820-2013 Дата введения в действие: 01.02.2018

Приложение №2: Изменение №2 к ГОСТ Р 55820-2013 Обозначение: Изменение №2 к ГОСТ Р 55820-2013 Дата введения в действие: 01.01.2023

Приложение №2: Изменение №2 к ГОСТ Р 55820-2013 Обозначение: Изменение №2 к ГОСТ Р 55820-2013 Дата введения в действие: 01.01.2023

Приложение №2: Изменение №2 к ГОСТ Р 55820-2013 Обозначение: Изменение №2 к ГОСТ Р 55820-2013 Дата введения в действие: 01.01.2023

Приложение №2: Изменение №2 к ГОСТ Р 55820-2013 Обозначение: Изменение №2 к ГОСТ Р 55820-2013 Дата введения в действие: 01.01.2023

Приложение №2: Изменение №2 к ГОСТ Р 55820-2013 Обозначение: Изменение №2 к ГОСТ Р 55820-2013 Дата введения в действие: 01.01.2023

Приложение №2: Изменение №2 к ГОСТ Р 55820-2013 Обозначение: Изменение №2 к ГОСТ Р 55820-2013 Дата введения в действие: 01.01.2023

Приложение №2: Изменение №2 к ГОСТ Р 55820-2013 Обозначение: Изменение №2 к ГОСТ Р 55820-2013 Дата введения в действие: 01.01.2023

Приложение №2: Изменение №2 к ГОСТ Р 55820-2013 Обозначение: Изменение №2 к ГОСТ Р 55820-2013 Дата введения в действие: 01.01.2023

Приложение №2: Изменение №2 к ГОСТ Р 55820-2013 Обозначение: Изменение №2 к ГОСТ Р 55820-2013 Дата введения в действие: 01.01.2023

Приложение №2: Изменение №2 к ГОСТ Р 55820-2013 Обозначение: Изменение №2 к ГОСТ Р 55820-2013 Дата введения в действие: 01.01.2023

Приложение №2: Изменение №2 к ГОСТ Р 55820-2013 Обозначение: Изменение №2 к ГОСТ Р 55820-2013 Дата введения в действие: 01.01.2023

Приложение №2: Изменение №2 к ГОСТ Р 55820-2013 Обозначение: Изменение №2 к ГОСТ Р 55820-2013 Дата введения в действие: 01.01.2023

Приложение №2: Изменение №2 к ГОСТ Р 55820-2013 Обозначение: Изменение №2 к ГОСТ Р 55820-2013 Дата введения в действие: 01.01.2023

Приложение №2: Изменение №2 к ГОСТ Р 55820-2013 Обозначение: Изменение №2 к ГОСТ Р 55820-2013 Дата введения в действие: 01.01.2023
