ГОСТ Р 54797-2011 Ящики высоковольтные пассажирских вагонов локомотивной тяги и моторвагонного подвижного состава. Общие технические условия
ГОСТ Р
Скачать ГОСТ в PDF или DOC бесплатно
Основная информация
Обозначение:
ГОСТ Р 54797-2011
Статус:
Отменен
Тип:
ГОСТ Р
Название русское:
Ящики высоковольтные пассажирских вагонов локомотивной тяги и моторвагонного подвижного состава. Общие технические условия
Название английское:
Boxes high-voltage passengn cars for locomotive traction and multiple units. The general technical requirements
Даты и сроки
Дата издания:
10-24-12
Дата введения в действие:
09-01-12
Дата завершения срока действия:
10-01-16
Применение и описание
Область и условия применения:
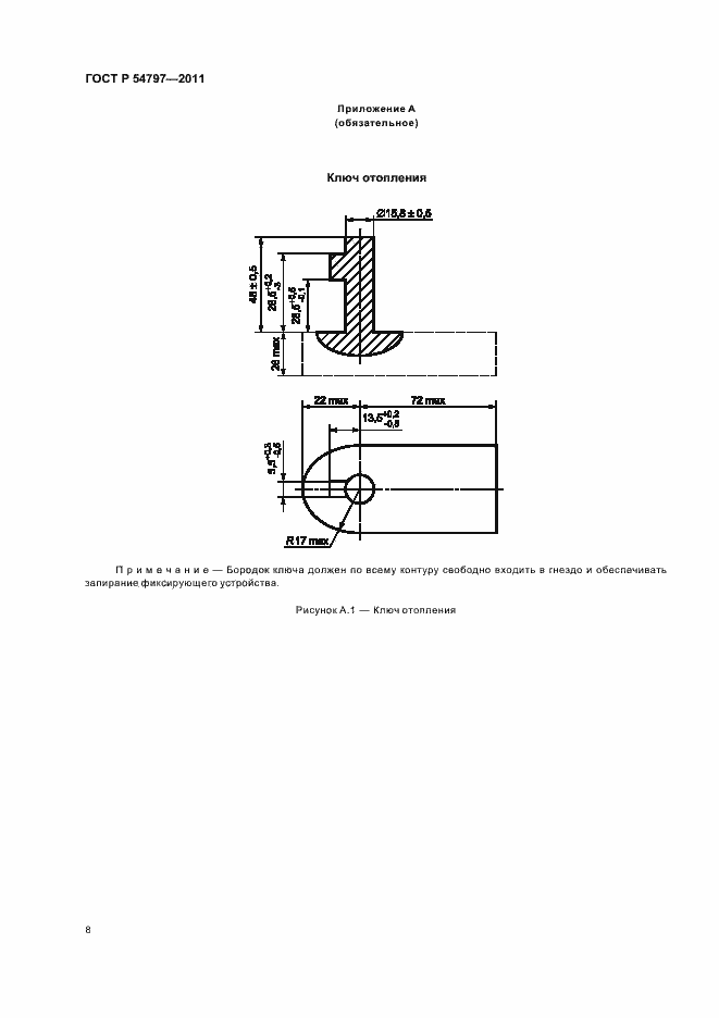
Настоящий стандарт распространяется на ящики высоковольтные содержащие коммутационные аппараты, предохранители, аппараты защиты, разъединители, концевые выключатели и предназначенные для эксплуатации на пассажирских вагонах локомотивной тяги и моторвагонном подвижном составе. Стандарт не распространяется на ящики, содержащие трансформаторы, реакторы, дроссели, двигатели, климатические установки, преобразователи тяговые и нетяговые
Связи и замены
Заменяющий:
-
Изменения и переиздания
Список изменений:
№0 от (рег. ) «Текстовое изменение; Изменено заглавие»
Описание стандарта
ГОСТ Р 54797-2011 Ящики высоковольтные пассажирских вагонов локомотивной тяги и моторвагонного подвижного состава. Общие технические условия
Страницы стандарта















