ГОСТ 33783-2016 Колесные пары железнодорожного подвижного состава. Методы определения показателей прочности
ГОСТ
Скачать ГОСТ в PDF или DOC бесплатно
Основная информация
Обозначение:
ГОСТ 33783-2016
Статус:
Действует
Тип:
ГОСТ
Название русское:
Колесные пары железнодорожного подвижного состава. Методы определения показателей прочности
Название английское:
Wheelsets of the railway rolling stock. Methods of strength performance determination
Даты и сроки
Дата регистрации:
04-20-16
Дата издания:
08-23-16
Дата введения в действие:
05-01-17
Дата завершения срока действия:
-
Применение и описание
Область и условия применения:
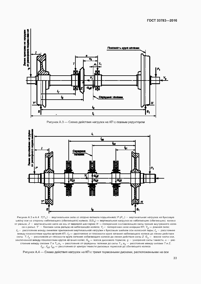
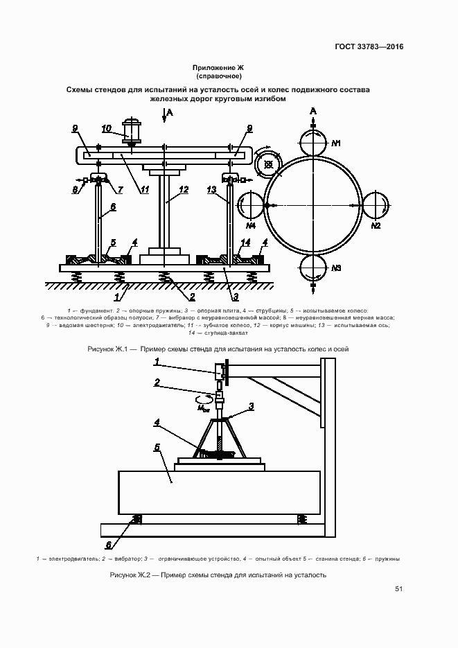
Настоящий стандарт распространяется на колесные пары (КП) и колесные блоки (КБ) железнодорожного подвижного состава (ПС): локомотивов, моторвагонного подвижного состава (МВПС), специального железнодорожного подвижного состава (СПС). Настоящий стандарт устанавливает методы определения значений показателей прочности КП и КБ
Связи и замены
Заменяющий:
-
Описание стандарта
ГОСТ 33783-2016 Колесные пары железнодорожного подвижного состава. Методы определения показателей прочности
Страницы стандарта




























































