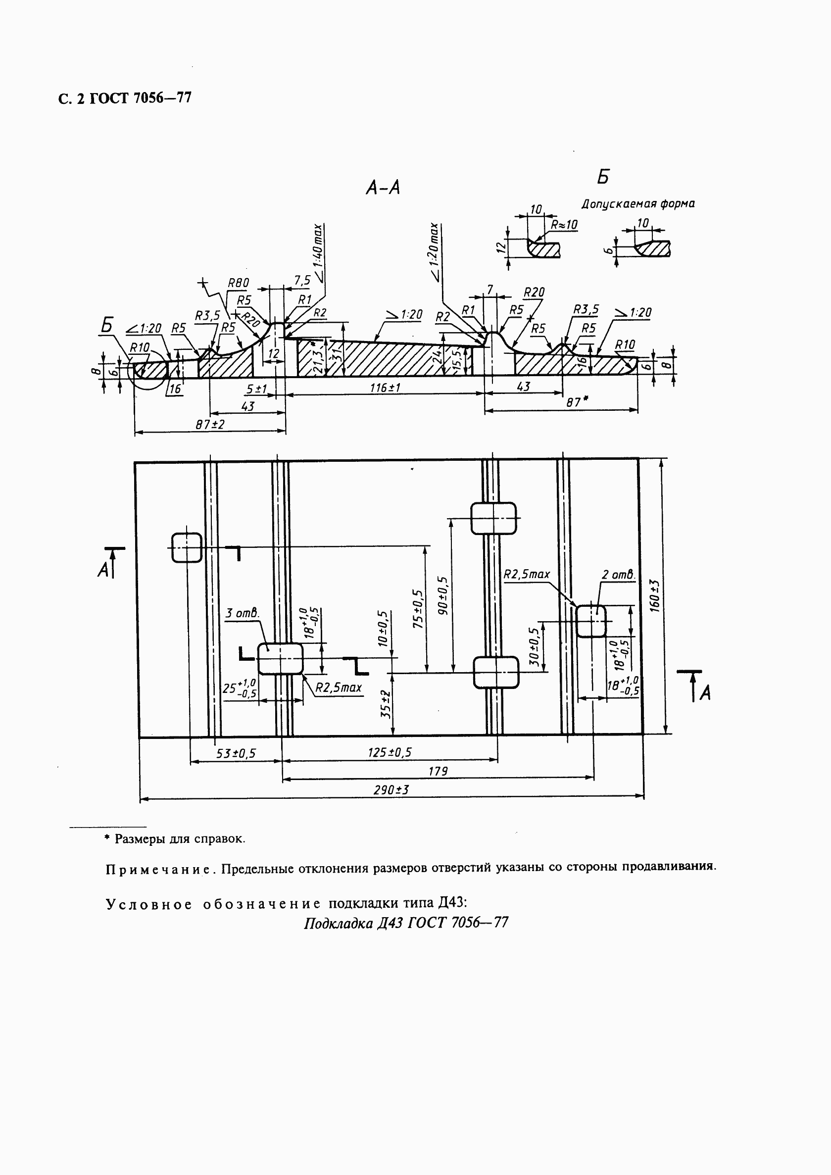
ГОСТ 7056-77 Подкладки костыльного скрепления к рельсам типа Р43. Конструкция и размеры
ГОСТ
Скачать ГОСТ в PDF или DOC бесплатно
Основная информация
Обозначение:
ГОСТ 7056-77
Статус:
Заменен
Тип:
ГОСТ
Название русское:
Подкладки костыльного скрепления к рельсам типа Р43. Конструкция и размеры
Название английское:
The plates of spike fastening for type Р43 rails. Construction and dimensions
Даты и сроки
Дата издания:
09-01-98
Дата введения в действие:
01-01-78
Дата завершения срока действия:
03-01-15
Применение и описание
Область и условия применения:
Настоящий стандарт распространяется на подкладки Д43 костыльного скрепления к железнодорожным рельсам типа Р43 для путей промышленного транспорта
Связи и замены
Заменяющий:
ГОСТ 32694-2014
Взамен:
ГОСТ 7056-66
Изменения и переиздания
Список изменений:
№1 от (рег. ) «Срок действия продлен»
Описание стандарта
ГОСТ 7056-77 Подкладки костыльного скрепления к рельсам типа Р43. Конструкция и размеры
Страницы стандарта



