ГОСТ 8194-75 Подкладки костыльного скрепления к железнодорожным рельсам типов Р65 и Р75. Конструкция и размеры
ГОСТ
Скачать ГОСТ в PDF или DOC бесплатно
Основная информация
Обозначение:
ГОСТ 8194-75
Статус:
Заменен
Тип:
ГОСТ
Название русское:
Подкладки костыльного скрепления к железнодорожным рельсам типов Р65 и Р75. Конструкция и размеры
Название английское:
Plates of spike fastening for railway Р65 and Р75 rails. Design and dimensions
Даты и сроки
Дата издания:
05-01-90
Дата введения в действие:
01-01-76
Дата завершения срока действия:
03-01-15
Применение и описание
Область и условия применения:
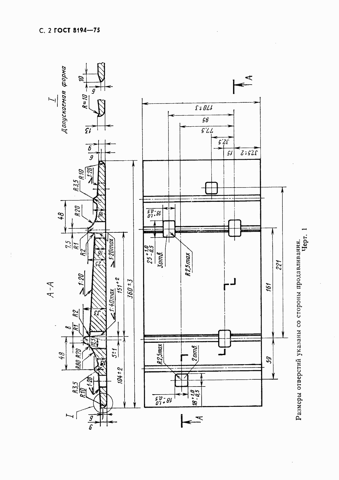
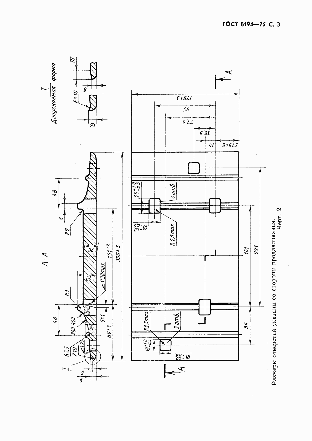
Настоящий стандарт распространяется на подкладки Д65, СД65 и ДН65 костыльного скрепления к железнодорожным рельсам типов Р65 и Р75
Связи и замены
Заменяющий:
ГОСТ 32694-2014
Взамен:
ГОСТ 8194-66
Изменения и переиздания
Список изменений:
№0 от (рег. ) «Срок действия продлен» №1 от (рег. ) «Срок действия продлен» №2 от (рег. ) «Срок действия продлен» №3 от (рег. ) «Срок действия продлен»
Описание стандарта
ГОСТ 8194-75 Подкладки костыльного скрепления к железнодорожным рельсам типов Р65 и Р75. Конструкция и размеры
Страницы стандарта






