ГОСТ 32694-2014 Подкладки костыльного скрепления железнодорожного пути. Технические условия
ГОСТ
Скачать ГОСТ в PDF или DOC бесплатно
Основная информация
Обозначение:
ГОСТ 32694-2014
Статус:
Действует
Тип:
ГОСТ
Название русское:
Подкладки костыльного скрепления железнодорожного пути. Технические условия
Название английское:
Plates for spike fastening of railway. Specifications
Даты и сроки
Дата регистрации:
06-25-14
Дата издания:
09-18-19
Дата введения в действие:
03-01-15
Дата завершения срока действия:
-
Применение и описание
Область и условия применения:
Настоящий стандарт распространяется на подкладки костыльного скрепления железнодорожного пути, предназначенные для эксплуатации на железнодорожных путях общего пользования и не общего пользования шириной колеи 1520 мм, и устанавливает технические требования к ним
Связи и замены
Заменяющий:
-
Взамен:
ГОСТ 3280-84;ГОСТ 7056-77;ГОСТ 8194-75;ГОСТ 12135-75
Описание стандарта
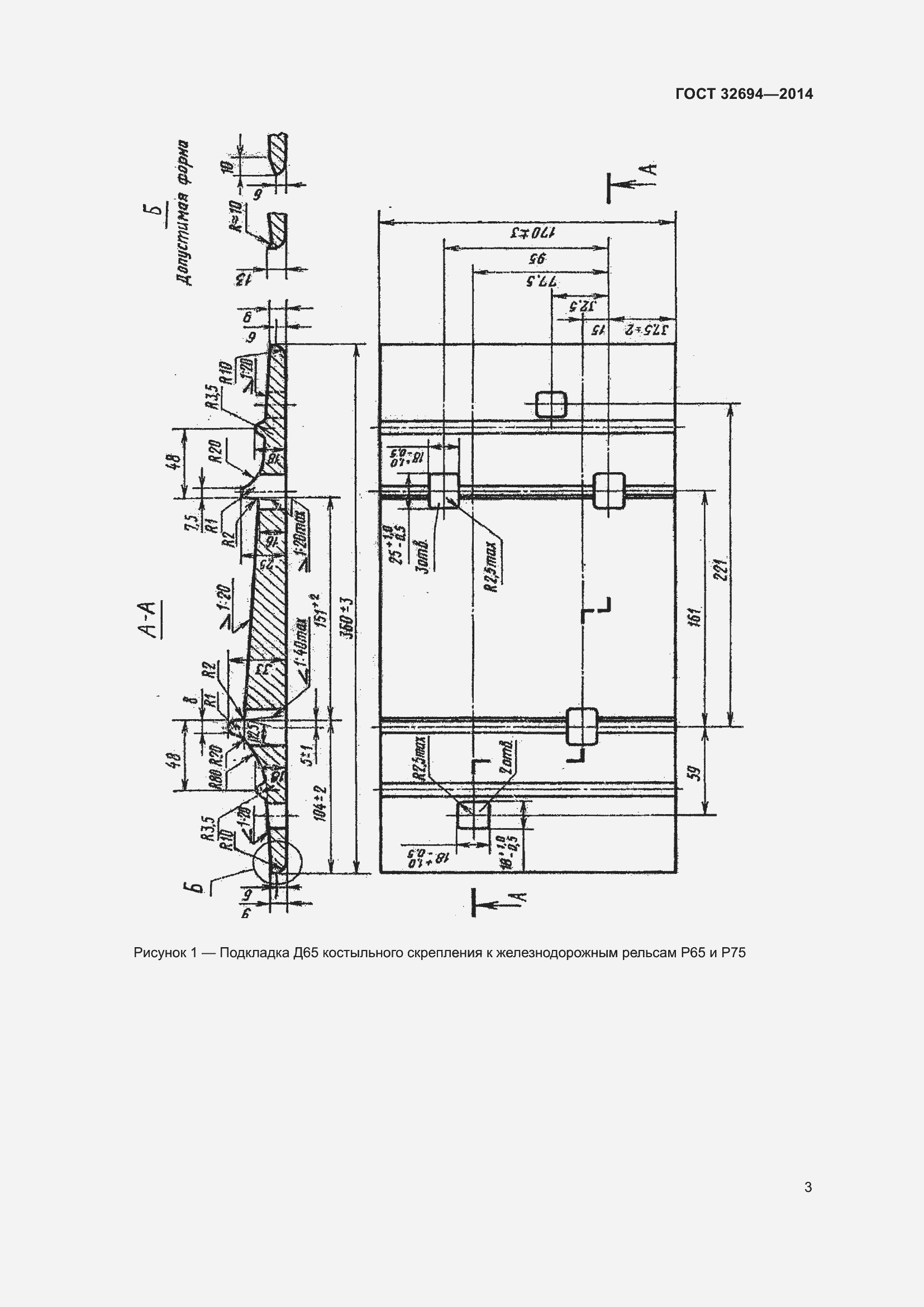
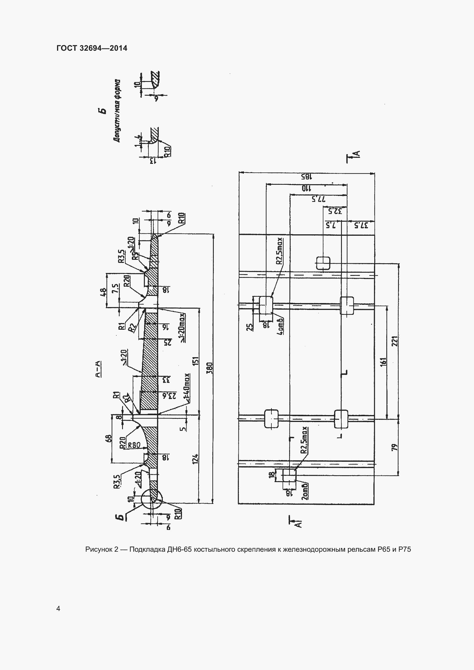
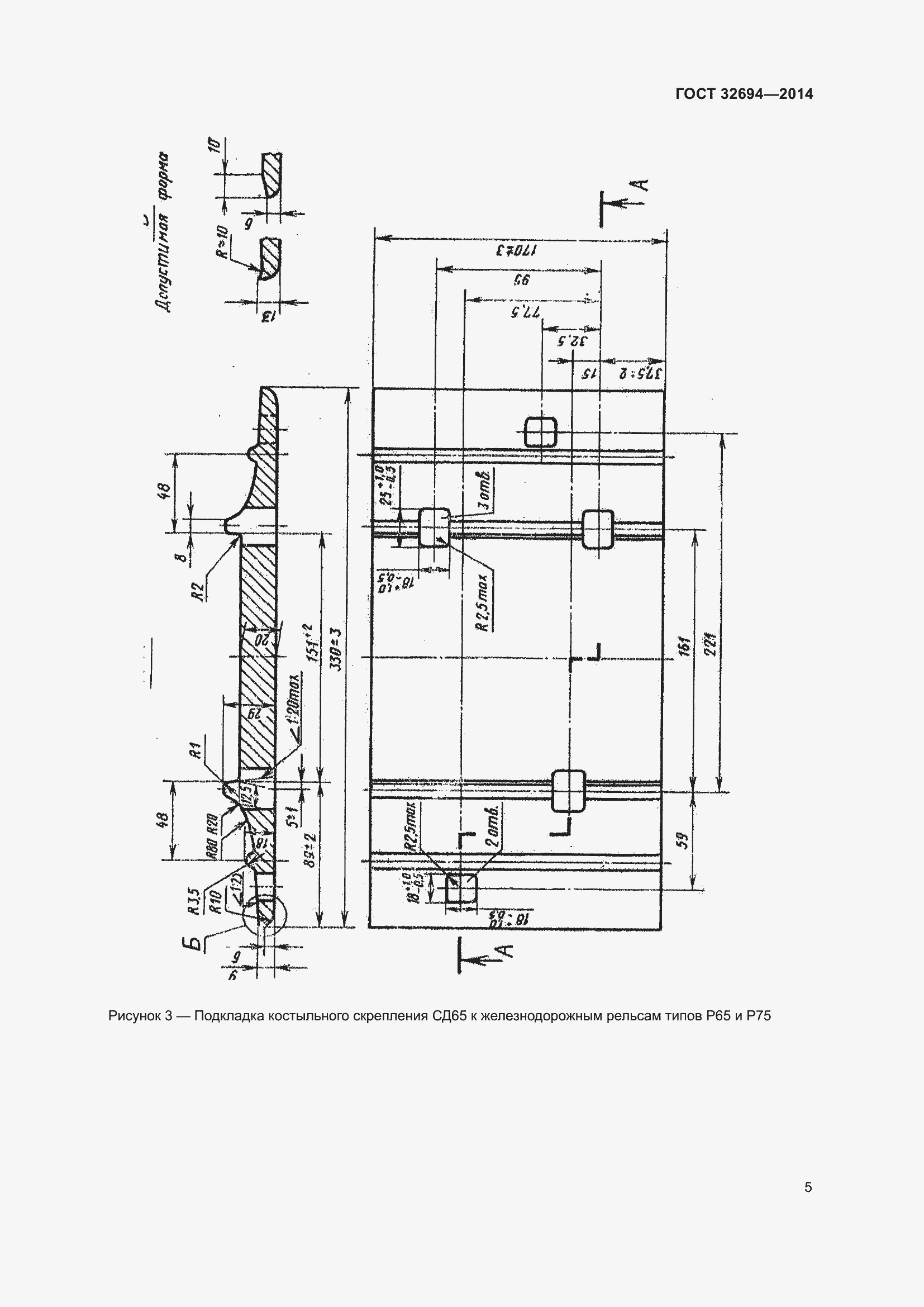
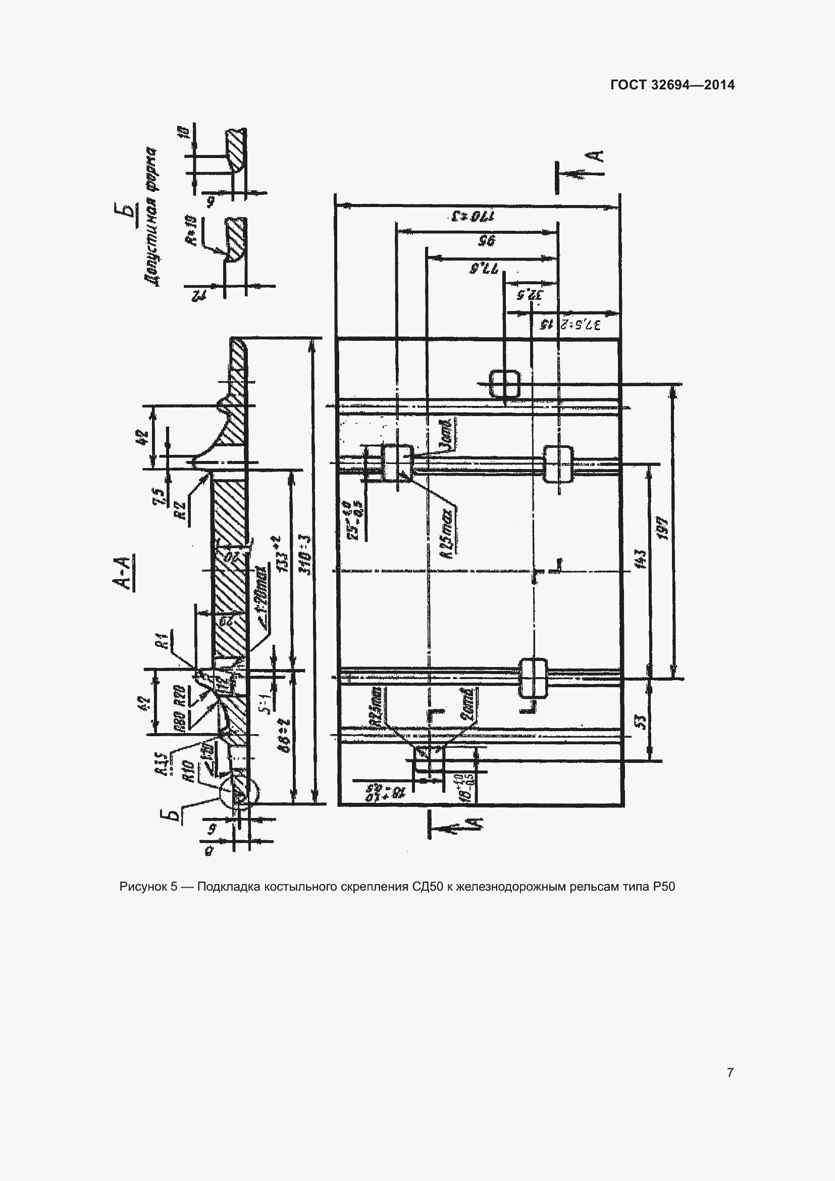
ГОСТ 32694-2014 Подкладки костыльного скрепления железнодорожного пути. Технические условия
Страницы стандарта































Приложение №1: Изменение к ГОСТ 32694-2014. Поправка к изменению Обозначение: Изменение к ГОСТ 32694-2014. Поправка к изменению Дата введения в действие: 15.04.2024

Приложение №2: Изменение к ГОСТ 32694-2014. Поправка к изменению Обозначение: Изменение к ГОСТ 32694-2014. Поправка к изменению Дата введения в действие: 13.05.2025

Приложение №3: Изменение №1 к ГОСТ 32694-2014 Обозначение: Изменение №1 к ГОСТ 32694-2014 Дата введения в действие: 01.02.2024

Приложение №3: Изменение №1 к ГОСТ 32694-2014 Обозначение: Изменение №1 к ГОСТ 32694-2014 Дата введения в действие: 01.02.2024

Приложение №3: Изменение №1 к ГОСТ 32694-2014 Обозначение: Изменение №1 к ГОСТ 32694-2014 Дата введения в действие: 01.02.2024

Приложение №3: Изменение №1 к ГОСТ 32694-2014 Обозначение: Изменение №1 к ГОСТ 32694-2014 Дата введения в действие: 01.02.2024

Приложение №3: Изменение №1 к ГОСТ 32694-2014 Обозначение: Изменение №1 к ГОСТ 32694-2014 Дата введения в действие: 01.02.2024

Приложение №3: Изменение №1 к ГОСТ 32694-2014 Обозначение: Изменение №1 к ГОСТ 32694-2014 Дата введения в действие: 01.02.2024

Приложение №3: Изменение №1 к ГОСТ 32694-2014 Обозначение: Изменение №1 к ГОСТ 32694-2014 Дата введения в действие: 01.02.2024

Приложение №3: Изменение №1 к ГОСТ 32694-2014 Обозначение: Изменение №1 к ГОСТ 32694-2014 Дата введения в действие: 01.02.2024

Приложение №3: Изменение №1 к ГОСТ 32694-2014 Обозначение: Изменение №1 к ГОСТ 32694-2014 Дата введения в действие: 01.02.2024

Приложение №3: Изменение №1 к ГОСТ 32694-2014 Обозначение: Изменение №1 к ГОСТ 32694-2014 Дата введения в действие: 01.02.2024
