ГОСТ Р 55497-2013 Рельсы железнодорожные контррельсовые. Технические условия
ГОСТ Р
Скачать ГОСТ в PDF или DOC бесплатно
Основная информация
Обозначение:
ГОСТ Р 55497-2013
Статус:
Действует
Тип:
ГОСТ Р
Название русское:
Рельсы железнодорожные контррельсовые. Технические условия
Название английское:
Check railway rails. Specifications
Даты и сроки
Дата издания:
10-30-19
Дата введения в действие:
01-01-14
Дата завершения срока действия:
-
Применение и описание
Область и условия применения:
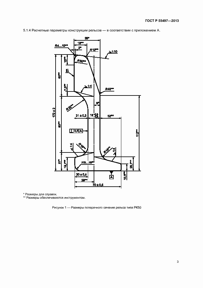
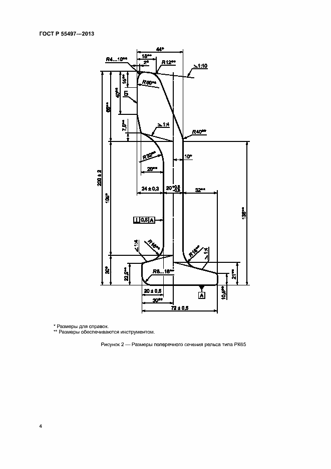
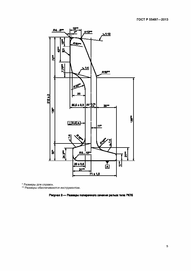
Настоящий стандарт распространяется на контррельсовые рельсы (далее - рельсы), а также уголки контррельсовые (далее - уголки) общего назначения, применяемые в конструкциях верхнего строения железнодорожного пути с железнодорожными рельсами разных конфигураций, предназначенные для эксплуатации со скоростями движения до 250 км/ч и устанавливает технические требования к ним
Связи и замены
Заменяющий:
-
Описание стандарта
ГОСТ Р 55497-2013 Рельсы железнодорожные контррельсовые. Технические условия
Страницы стандарта





















