ГОСТ Р 58067-2018 Техническое обеспечение строящихся, переоборудуемых и ремонтируемых судов. Системы отопления судовых помещений. Требования
ГОСТ Р
Скачать ГОСТ в PDF или DOC бесплатно
Основная информация
Обозначение:
ГОСТ Р 58067-2018
Статус:
Действует
Тип:
ГОСТ Р
Название русское:
Техническое обеспечение строящихся, переоборудуемых и ремонтируемых судов. Системы отопления судовых помещений. Требования
Название английское:
Maintenance of ships under construction, refit and repair. Heating systems of ship’s compartments. Requirements
Даты и сроки
Дата издания:
03-06-18
Дата введения в действие:
07-01-18
Дата завершения срока действия:
-
Применение и описание
Область и условия применения:
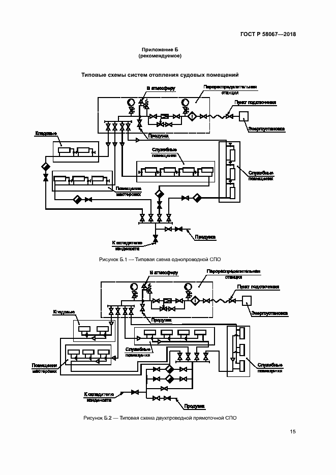
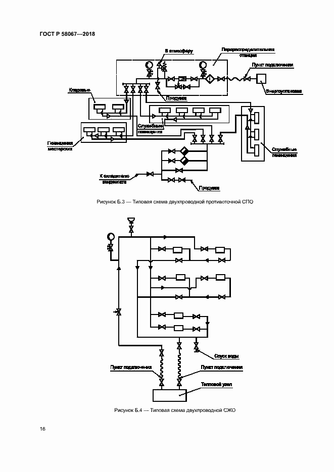
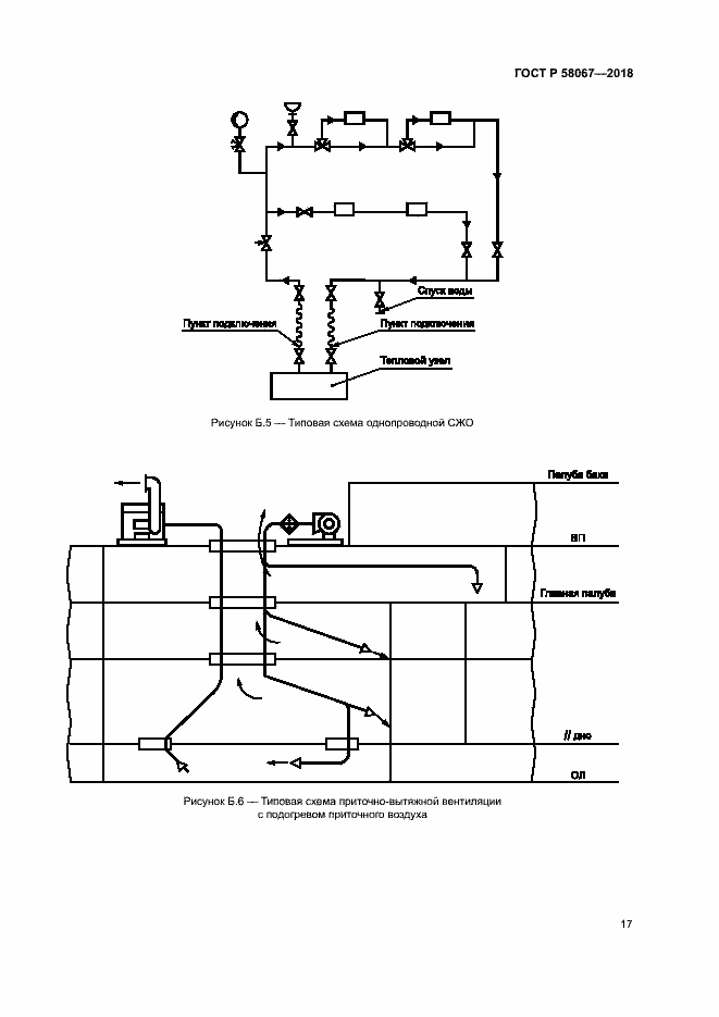
Настоящий стандарт распространяется на системы отопления, предназна-ченные для создания необходимых условий труда и соблюдения технологических норм в помещениях кораблей, судов и других плавучих сооружений, находящихся на построечных местах, местах ремонта и утилизации. Настоящий стандарт предназначен для применения на предприятиях судо-строительной промышленности при постройке, ремонте, переоборудовании, модернизации и утилизации судов. Настоящий стандарт распространяется на следующие системы отопления: - системы парового отопления; - системы жидкостного отопления; - системы воздушного отопления; - системы инфракрасного отопления; - системы электроотопления
Связи и замены
Заменяющий:
-
Описание стандарта
ГОСТ Р 58067-2018 Техническое обеспечение строящихся, переоборудуемых и ремонтируемых судов. Системы отопления судовых помещений. Требования
Страницы стандарта






















