ГОСТ Р ИСО 13297-2018 Суда малые. Системы электрические. Оборудование переменного тока
ГОСТ Р ИСО
Скачать ГОСТ в PDF или DOC бесплатно
Основная информация
Обозначение:
ГОСТ Р ИСО 13297-2018
Статус:
Действует
Тип:
ГОСТ Р ИСО
Название русское:
Суда малые. Системы электрические. Оборудование переменного тока
Название английское:
Small craft. Electrical systems. Alternating current installations
Даты и сроки
Дата издания:
03-28-18
Дата введения в действие:
09-01-18
Дата завершения срока действия:
-
Применение и описание
Область и условия применения:
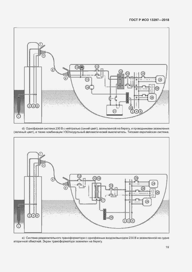
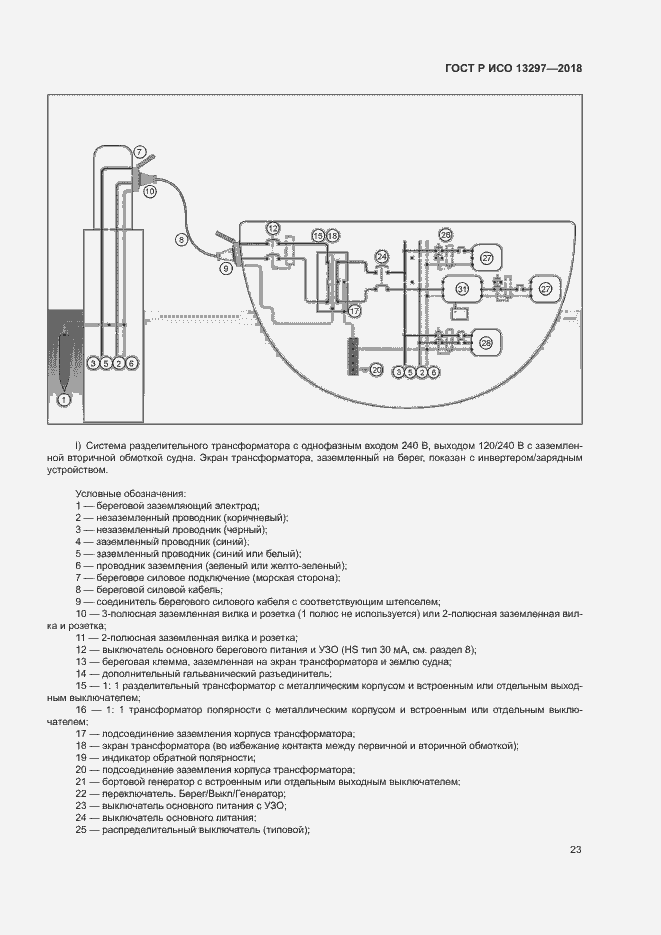
Настоящий стандарт устанавливает требования к проектированию, изготовлению и установке электрических систем переменного тока низкого напряжения, работающих при номинальном однофазном напряжении менее 250 В на малых судах длиной до 24 м
Связи и замены
Заменяющий:
-
Описание стандарта
ГОСТ Р ИСО 13297-2018 Суда малые. Системы электрические. Оборудование переменного тока
Страницы стандарта






























