ГОСТ Р 58872-2020 Наконечники кабельные судовые с плоской зажимной частью для жил сечением до 16 мм2. Технические требования
ГОСТ Р
Скачать ГОСТ в PDF или DOC бесплатно
Основная информация
Обозначение:
ГОСТ Р 58872-2020
Статус:
Действует
Тип:
ГОСТ Р
Название русское:
Наконечники кабельные судовые с плоской зажимной частью для жил сечением до 16 мм2. Технические требования
Название английское:
Ship cable tips with a flat clamping part for cables and wires of sections up to 16 mm2. Technical requirements
Даты и сроки
Дата издания:
06-16-20
Дата введения в действие:
11-01-20
Дата завершения срока действия:
-
Применение и описание
Область и условия применения:
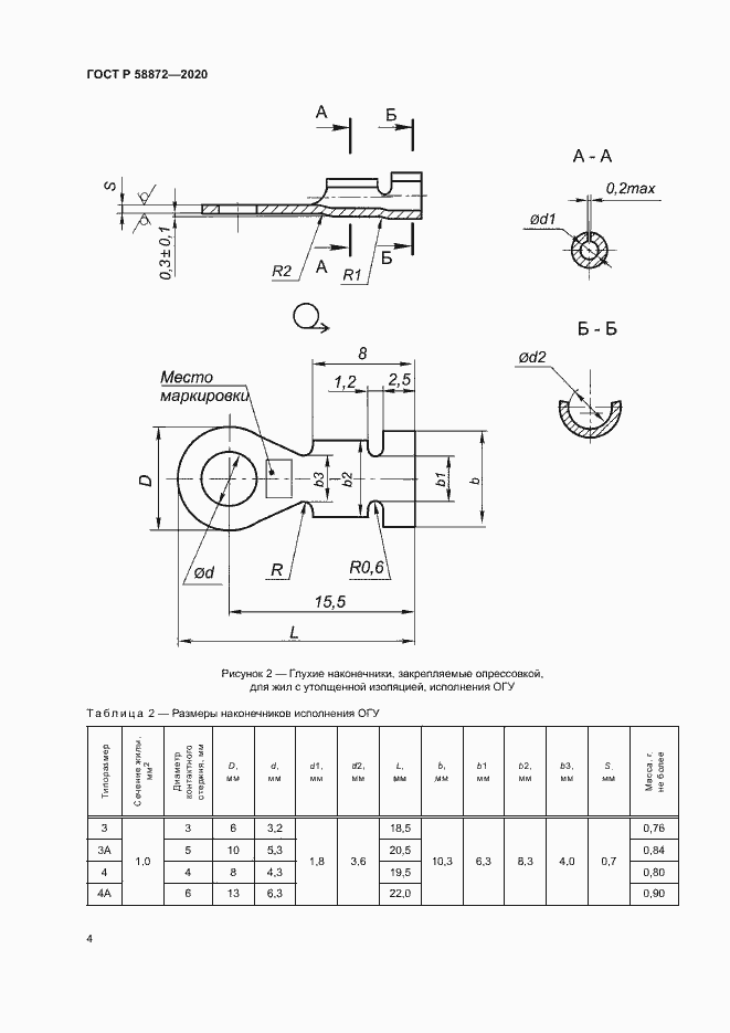
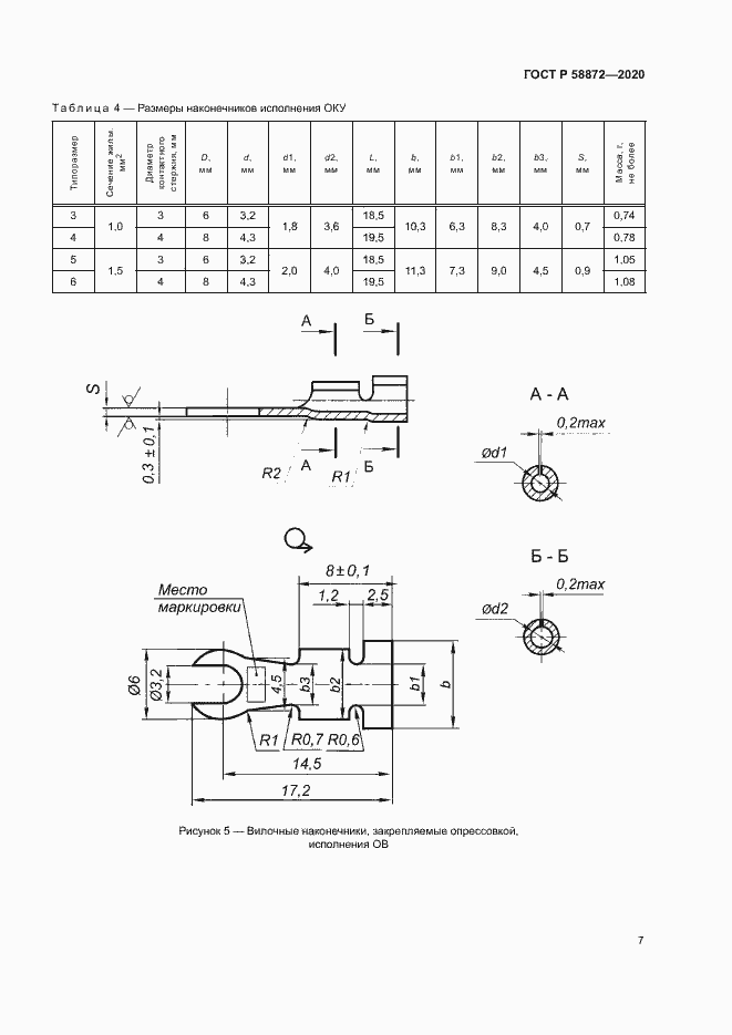
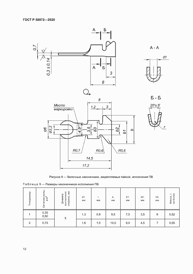
Настоящий стандарт распространяется на кабельные наконечники с плоской зажимной частью для кабелей и проводов сечений от 0,35 до до 16 мм2, предназначенные для оконцевания токопроводящих медных жил кабелей и проводов с целью подключения их к выводам судового электрооборудования. Стандарт устанавливает требования к конструкции и размеры наконечников для жил кабелей и проводов сечением от 0,35 до 1,5 мм2, закрепляемых опрессовкой, и от 0,35 до 16 мм2, закрепляемых пайкой. Наконечники изготовляют в климатическом исполнении ОМ категории 2 по ГОСТ 15150. Изделия предназначены для применения в макроклиматических районах с умеренно-холодным и с тропическим климатом
Связи и замены
Заменяющий:
-
Описание стандарта
ГОСТ Р 58872-2020 Наконечники кабельные судовые с плоской зажимной частью для жил сечением до 16 мм2. Технические требования
Страницы стандарта




















Приложение №1: Поправка к ГОСТ Р 58872-2020 Обозначение: Поправка к ГОСТ Р 58872-2020 Дата введения в действие: 14.10.2020
