ГОСТ Р 58880-2020 Система питьевой воды судовая. Правила проектирования
ГОСТ Р
Скачать ГОСТ в PDF или DOC бесплатно
Основная информация
Обозначение:
ГОСТ Р 58880-2020
Статус:
Действует
Тип:
ГОСТ Р
Название русское:
Система питьевой воды судовая. Правила проектирования
Название английское:
Ship potable water system. Design rules
Даты и сроки
Дата издания:
07-21-20
Дата введения в действие:
11-01-20
Дата завершения срока действия:
-
Применение и описание
Область и условия применения:
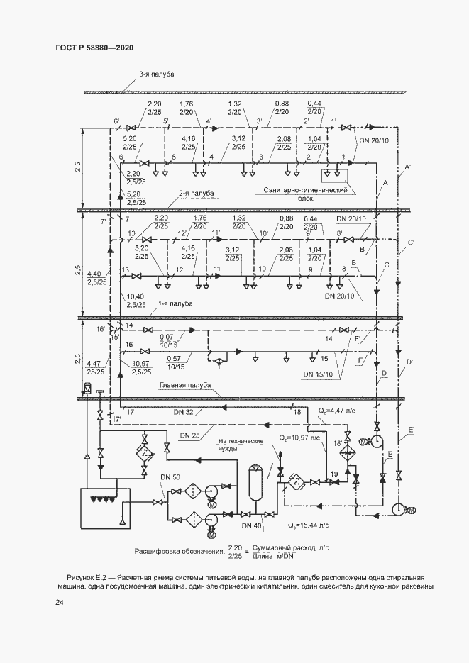
Настоящий стандарт распространяется на системы питьевой воды морских судов, судов внутреннего и смешанного (река - море) плавания и морских/речных сооружений. Настоящий стандарт устанавливает состав, правила выбора и расположения основного оборудования и трубопроводов системы питьевой воды в судовых по- мещениях, а также методику расчета системы
Связи и замены
Заменяющий:
-
Описание стандарта
ГОСТ Р 58880-2020 Система питьевой воды судовая. Правила проектирования
Страницы стандарта





































