ГОСТ Р 53754-2009 Ресурсосбережение. Упаковка. Показатели и методы расчета результативности переработки отработавшей упаковки в качестве вторичных материальных ресурсов
ГОСТ Р
Скачать ГОСТ в PDF или DOC бесплатно
Основная информация
Обозначение:
ГОСТ Р 53754-2009
Статус:
Отменен
Тип:
ГОСТ Р
Название русское:
Ресурсосбережение. Упаковка. Показатели и методы расчета результативности переработки отработавшей упаковки в качестве вторичных материальных ресурсов
Название английское:
Resources saving. Packaging. Definitions and methods of calculation of efficiency of the recycling packaging as a secondary material resources
Даты и сроки
Дата издания:
05-27-11
Дата введения в действие:
01-01-11
Дата завершения срока действия:
08-01-16
Применение и описание
Область и условия применения:
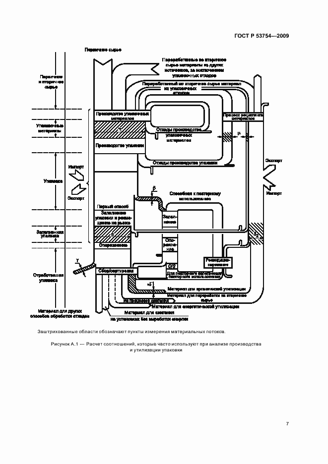
Настоящий стандарт устанавливает показатели и методы расчета результативности переработки отработавшей упаковки и упаковочных материалов в качестве вторичных материальных ресурсов. Настоящий стандарт распространяется на любой из этапов поступления упаковки и/или упакованной продукции на рынок, в результате чего осуществляют передачу, связанную с упаковкой или упакованной продукцией, от одних субъектов хозяйственной деятельности другим. Настоящий стандарт не распространяется на упаковку для оборонной, химической, биологической продукции и ядерных объектов. Настоящий стандарт рекомендуется использовать во всех видах документации и литературы, относящихся к сферам обеспечения экологической безопасности в процессах хозяйственной деятельности при обращении с упаковкой и упаковочными отходами
Связи и замены
Заменяющий:
-
Изменения и переиздания
Список изменений:
№0 от (рег. ) «Текстовое изменение; Изменено заглавие»
Описание стандарта
ГОСТ Р 53754-2009 Ресурсосбережение. Упаковка. Показатели и методы расчета результативности переработки отработавшей упаковки в качестве вторичных материальных ресурсов
Страницы стандарта











