ГОСТ 18477-79 Контейнеры универсальные. Типы, основные параметры и размеры
ГОСТ
Скачать ГОСТ в PDF или DOC бесплатно
Основная информация
Обозначение:
ГОСТ 18477-79
Статус:
Действует
Тип:
ГОСТ
Название русское:
Контейнеры универсальные. Типы, основные параметры и размеры
Название английское:
Universal containers. Types, basic parameters and dimensions
Даты и сроки
Дата издания:
11-01-04
Дата введения в действие:
01-01-80
Дата завершения срока действия:
-
Применение и описание
Область и условия применения:
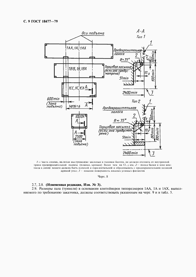
Настоящий стандарт распространяется на универсальные унифицированные контейнеры, предназначенные для перевозки грузов преимущественно без транспортной тары железнодорожным, водным и автомобильным транспортом, включая крупнотоннажные контейнеры кодов 00-04, 10, 11, 13, 50-53 по ГОСТ 25290, а также на универсальные малотоннажные автомобильные контейнеры для прямых перевозок указанных грузов на автомобильном транспорте. Стандарт не распространяется на универсальные крупнотоннажные контейнеры других кодов, на универсальные контейнеры, обладающие повышенными по сравнению с устанавливаемыми настоящим стандартом размерами и массой брутто, на универсальные авиационные и специализированные (индивидуальные и групповые) контейнеры
Связи и замены
Заменяющий:
-
Взамен:
ГОСТ 18477-73
Изменения и переиздания
Список изменений:
№0 от (рег. ) «Поправка к изменению» №1 от (рег. ) «Срок действия продлен» №2 от (рег. ) «Срок действия продлен» №3 от (рег. ) «Срок действия продлен»
Описание стандарта
ГОСТ 18477-79 Контейнеры универсальные. Типы, основные параметры и размеры
Страницы стандарта











