ГОСТ 30438-2003 Сигареты. Определение содержания алкалоидов в конденсате дыма. Спектрометрический метод
ГОСТ
Скачать ГОСТ в PDF или DOC бесплатно
Основная информация
Обозначение:
ГОСТ 30438-2003
Статус:
Действует
Тип:
ГОСТ
Название русское:
Сигареты. Определение содержания алкалоидов в конденсате дыма. Спектрометрический метод
Название английское:
Cigarettes. Determination of alkaloids content in smoke condensate. Spectrometric method
Даты и сроки
Дата регистрации:
12-05-03
Дата издания:
05-30-05
Дата введения в действие:
01-01-05
Дата завершения срока действия:
-
Применение и описание
Область и условия применения:
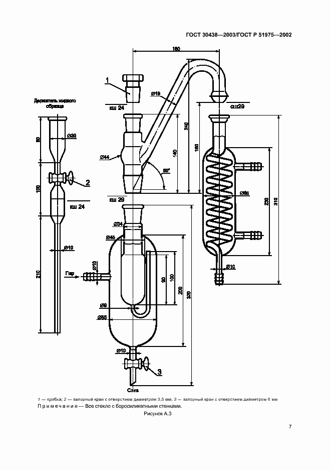
Настоящий стандарт устанавливает метод спектрометрического определения содержания алкалоидов в конденсате дыма сигарет. Прокуривание сигарет и сбор основной струи дыма проводят в соответствии с ГОСТ 30571. Этот метод применим и для определения содержания никотина в конденсате дыма сигарет, полученном при нестандартном прокуривании. В соответствии с настоящим стандартом определяют общее содержание алкалоидов, тогда как по ГОСТ 30570 определяют только содержание никотина методом газовой хроматографии. Между результатами этих методов иногда могут возникать различия из-за содержания у некоторых типов табака незначительного количества других алкалоидов помимо никотина
Связи и замены
Заменяющий:
-
Взамен:
ГОСТ 30438-96
Описание стандарта
ГОСТ 30438-2003 Сигареты. Определение содержания алкалоидов в конденсате дыма. Спектрометрический метод
Страницы стандарта










