ГОСТ 28759.3-2022 Фланцы сосудов и аппаратов стальные приварные встык. Конструкция и размеры
ГОСТ
Скачать ГОСТ в PDF или DOC бесплатно
Основная информация
Обозначение:
ГОСТ 28759.3-2022
Статус:
Действует
Тип:
ГОСТ
Название русское:
Фланцы сосудов и аппаратов стальные приварные встык. Конструкция и размеры
Название английское:
Steel butt welded flanges of vessels and apparatus. Design and dimensions
Даты и сроки
Дата регистрации:
01-31-22
Дата издания:
02-15-22
Дата введения в действие:
07-01-22
Дата завершения срока действия:
-
Применение и описание
Область и условия применения:
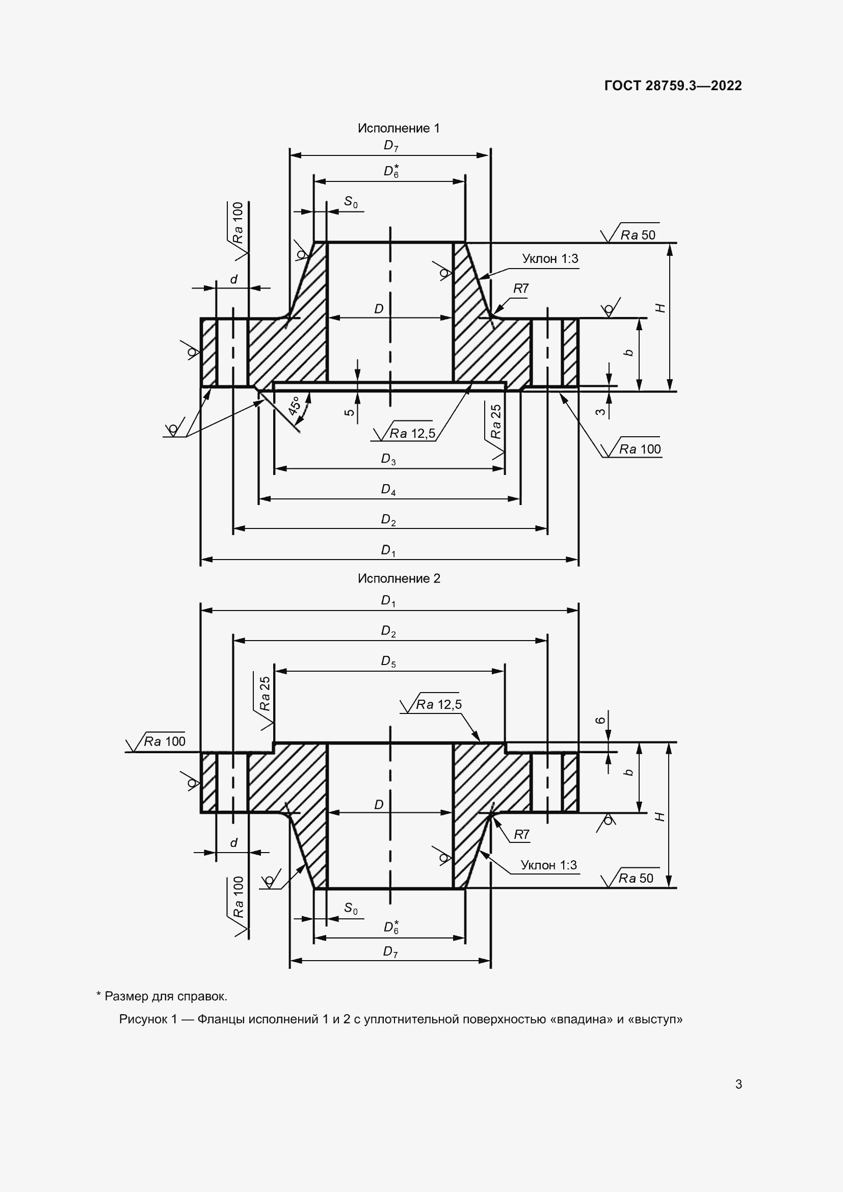
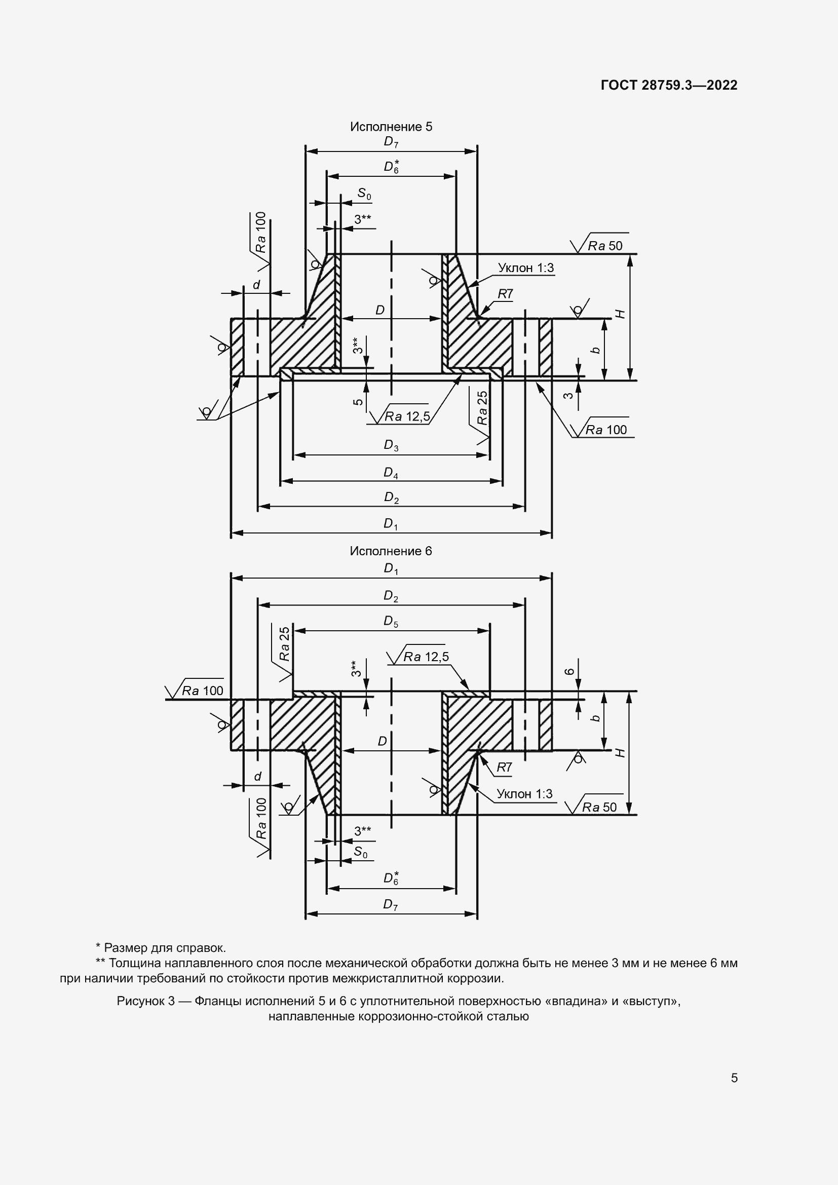
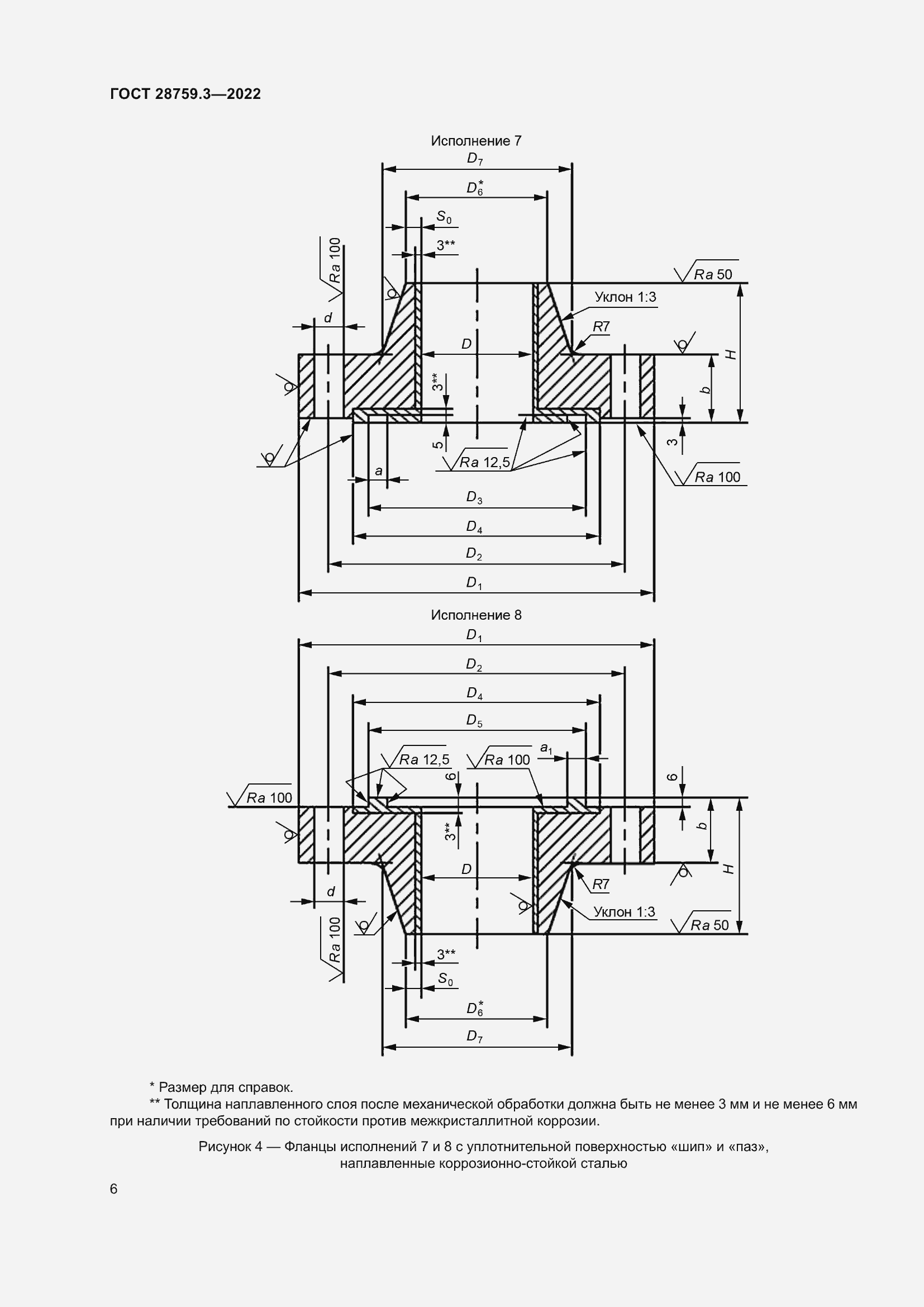
Настоящий стандарт устанавливает конструкцию и размеры стальных приварных встык фланцев сосудов и аппаратов (далее – фланцы) с внутренним диаметром от 400 до 3400 мм на номинальные давления 1,0 МПа, 1,6 МПа, 2,5 МПа, 4,0 МПа, 6,3 МПа, предназначенные для работы при температуре до 540 °С в химической, нефтехимической, нефтеперерабатывающей, газоперерабатывающей, нефтяной, газовой и других отраслях промышленности. В части применяемых материалов, предельных отклонений геометрических размеров и допусков фланцы должны соответствовать требованиям ГОСТ 28759.5 и ГОСТ 34347. Пределы применения фланцев в зависимости от материала и температуры должны соответствовать ГОСТ 28759.1
Связи и замены
Заменяющий:
-
Взамен:
ГОСТ 28759.3-90
Описание стандарта
ГОСТ 28759.3-2022 Фланцы сосудов и аппаратов стальные приварные встык. Конструкция и размеры
Страницы стандарта



















