ГОСТ Р 55162-2012 Оборудование горно-шахтное. Молотки отбойные пневматические. Требования безопасности и методы испытаний
ГОСТ Р
Скачать ГОСТ в PDF или DOC бесплатно
Основная информация
Обозначение:
ГОСТ Р 55162-2012
Статус:
Действует
Тип:
ГОСТ Р
Название русское:
Оборудование горно-шахтное. Молотки отбойные пневматические. Требования безопасности и методы испытаний
Название английское:
Mining equipment. Pneumatic hammers. Safety requirements and test methods
Даты и сроки
Дата издания:
08-01-14
Дата введения в действие:
01-01-14
Дата завершения срока действия:
-
Применение и описание
Область и условия применения:
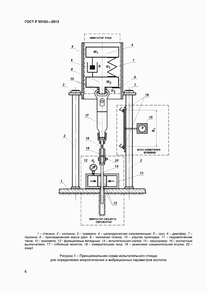
Настоящий стандарт распространяется на пневматические отбойные молотки (ручные машины ударного действия) с энергией удара от 25 до 60 Дж, применяемые в горном производстве. Стандарт устанавливает требования к конструкции молотка, обеспечивающие его безопасную эксплуатацию, и лабораторные методы испытаний для определения энергетических, вибрационных и шумовых характеристик молотков в целях заявления и подтверждения этих характеристик в соответствии с действующими государственными нормативами. Полученные в ходе испытаний результаты могут быть использованы для сравнения различных моделей отбойных молотков, контроля их состояния после ремонта и оценки параметров молотков в реальных условиях эксплуатации
Связи и замены
Заменяющий:
-
Описание стандарта
ГОСТ Р 55162-2012 Оборудование горно-шахтное. Молотки отбойные пневматические. Требования безопасности и методы испытаний
Страницы стандарта



























