ГОСТ Р 59299-2021 Нефтяная и газовая промышленность. Проектирование и эксплуатация систем подводной добычи. Часть 3. Системы проходных выкидных трубопроводов (TFL)
ГОСТ Р
Скачать ГОСТ в PDF или DOC бесплатно
Основная информация
Обозначение:
ГОСТ Р 59299-2021
Статус:
Действует
Тип:
ГОСТ Р
Название русское:
Нефтяная и газовая промышленность. Проектирование и эксплуатация систем подводной добычи. Часть 3. Системы проходных выкидных трубопроводов (TFL)
Название английское:
Petroleum and natural gas industry. Design and operation of subsea production systems. Part 3. Through flowline (TFL) systems
Даты и сроки
Дата издания:
02-19-21
Дата введения в действие:
08-01-21
Дата завершения срока действия:
-
Применение и описание
Область и условия применения:
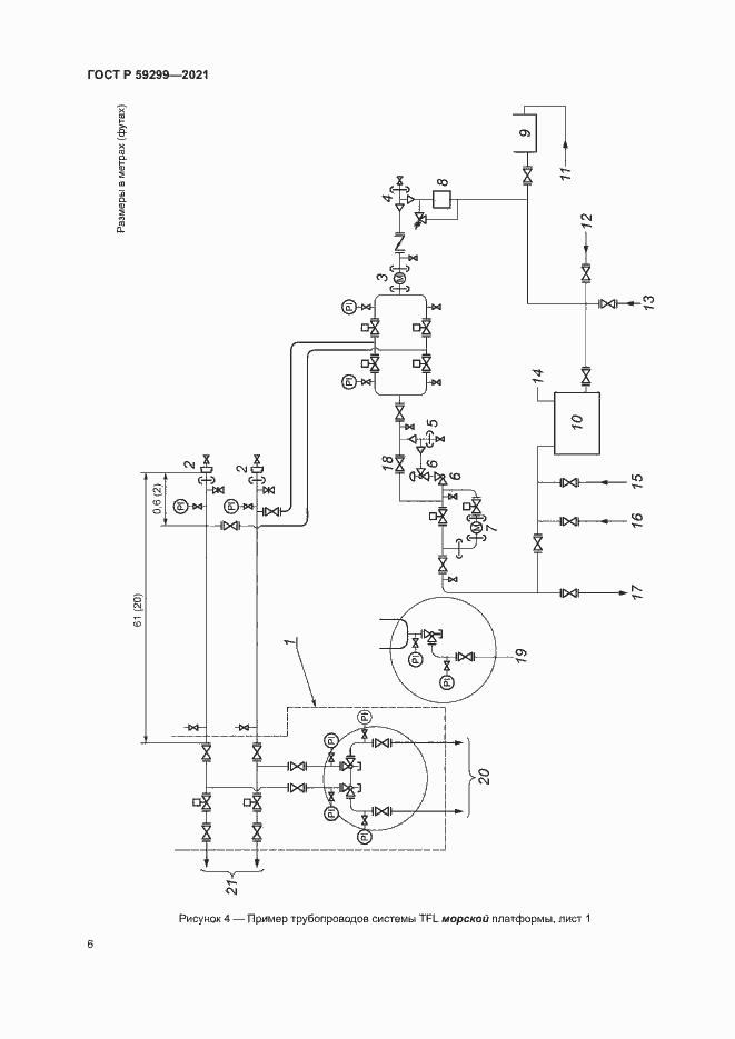
Настоящий стандарт устанавливает требования и рекомендации по проектированию, изготовлению и эксплуатации систем проходных выкидных трубопроводов и их оборудования, применяемых в системах подводной добычи углеводородов. Описанные процедуры и установленные требования относятся к осуществляемому через выкидные линии техническому обслуживанию скважинного оборудования, подводной фонтанной арматуры, подвески насосно-компрессорных труб, а также выкидных трубопроводов и оборудования. Настоящий стандарт предназначен для систем проходных выкидных трубопроводов подводного исполнения, но также может быть использован для оборудования таких скважин, как наклонно-направленных с большим зенитным углом и горизонтально пробуренных скважин
Связи и замены
Заменяющий:
-
Взамен:
ГОСТ Р ИСО 13628-3-2013
Описание стандарта
ГОСТ Р 59299-2021 Нефтяная и газовая промышленность. Проектирование и эксплуатация систем подводной добычи. Часть 3. Системы проходных выкидных трубопроводов (TFL)
Страницы стандарта




































































