ГОСТ 31370-2008 Газ природный. Руководство по отбору проб
ГОСТ
Скачать ГОСТ в PDF или DOC бесплатно
Основная информация
Обозначение:
ГОСТ 31370-2008
Статус:
Заменен
Тип:
ГОСТ
Название русское:
Газ природный. Руководство по отбору проб
Название английское:
Natural gas. Sampling guidelines
Даты и сроки
Дата регистрации:
06-03-08
Дата издания:
08-11-09
Дата введения в действие:
01-01-10
Дата завершения срока действия:
01-01-25
Применение и описание
Область и условия применения:
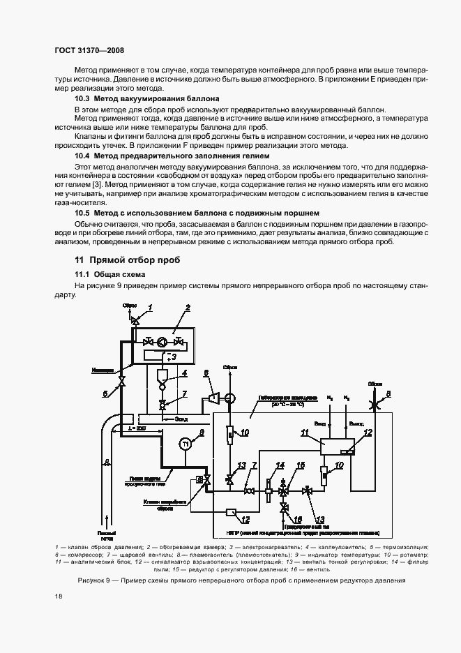
Настоящий стандарт устанавливает требования к отбору, подготовке и обращению с представительными пробами магистрального газа, подвергнутого обработке. Приведены также требования к методологии отбора проб, размещению пробоотборного зонда и конструкции вспомогательного оборудования для отбора проб и обращению с ними. Стандарт распространяется на точечный, прямой и последовательный отбор проб. В стандарте особое внимание уделено таким компонентам природного газа, как кислород, сероводород, воздух, азот и диоксид углерода. Настоящий стандарт не распространяется на отбор проб жидких потоков или многофазных потоков
Связи и замены
Заменяющий:
ГОСТ 31370-2023
Описание стандарта
ГОСТ 31370-2008 Газ природный. Руководство по отбору проб
Страницы стандарта













































