ГОСТ Р 56719-2015 Газ горючий природный сжиженный. Отбор проб
ГОСТ Р
Скачать ГОСТ в PDF или DOC бесплатно
Основная информация
Обозначение:
ГОСТ Р 56719-2015
Статус:
Отменен
Тип:
ГОСТ Р
Название русское:
Газ горючий природный сжиженный. Отбор проб
Название английское:
Liquefied natural gas. Sampling
Даты и сроки
Дата издания:
11-29-19
Дата введения в действие:
01-01-17
Дата завершения срока действия:
01-01-25
Применение и описание
Область и условия применения:
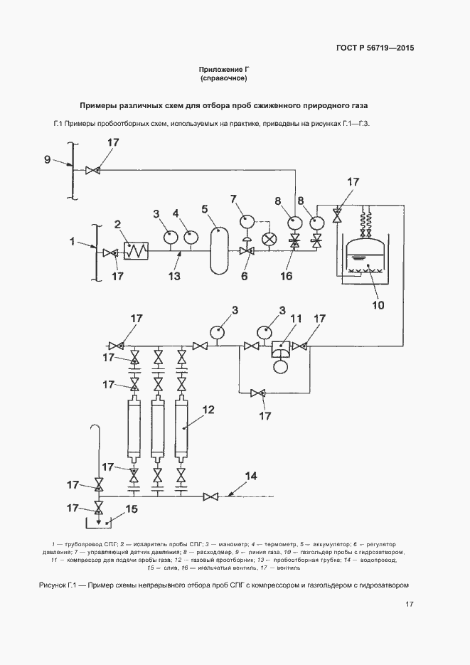
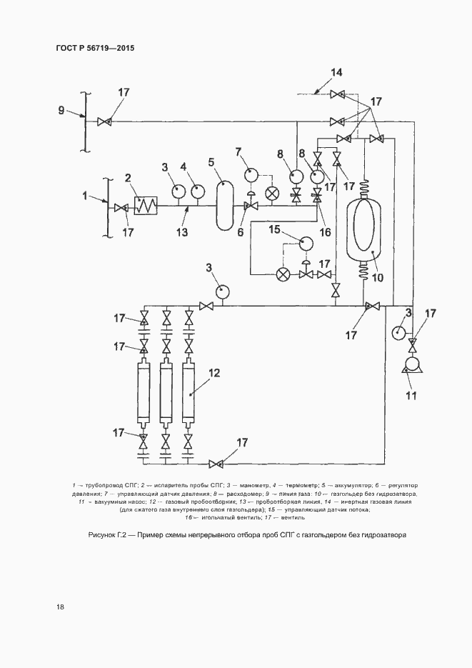
Настоящий стандарт распространяется на сжиженный природный газ (СПГ), поступающий с установок сжижения, а также подаваемый для дальнейшего хранения, транспортирования и потребления. Настоящий стандарт устанавливает основные принципы и порядок действий при проведении отбора проб сжиженного природного газа
Связи и замены
Заменяющий:
-
Описание стандарта
ГОСТ Р 56719-2015 Газ горючий природный сжиженный. Отбор проб
Страницы стандарта


























