ГОСТ Р 52954-2013 Нефтепродукты. Определение термоокислительной стабильности топлив для газовых турбин
ГОСТ Р
Скачать ГОСТ в PDF или DOC бесплатно
Основная информация
Обозначение:
ГОСТ Р 52954-2013
Статус:
Действует
Тип:
ГОСТ Р
Название русское:
Нефтепродукты. Определение термоокислительной стабильности топлив для газовых турбин
Название английское:
Petroleum products. Determination of thermal oxidation stability of gas turbine fuels
Даты и сроки
Дата издания:
11-29-19
Дата введения в действие:
01-01-14
Дата завершения срока действия:
-
Применение и описание
Область и условия применения:
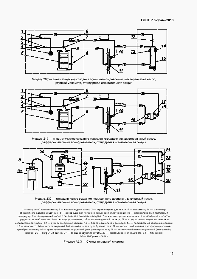
Настоящий стандарт устанавливает метод оценки склонности топлив для газовых турбин к образованию отложений в топливной системе. Значения перепада давления в миллиметрах ртутного столба определены только в терминах настоящего метода испытаний. Значения, указанные в единицах системы СИ, следует рассматривать как стандартные
Связи и замены
Заменяющий:
-
Взамен:
ГОСТ Р 52954-2008
Изменения и переиздания
Список изменений:
№1 от (рег. ) «Срок действия продлен»
Описание стандарта
ГОСТ Р 52954-2013 Нефтепродукты. Определение термоокислительной стабильности топлив для газовых турбин
Страницы стандарта



























Приложение №1: Изменение №1 к ГОСТ Р 52954-2013 Обозначение: Изменение №1 к ГОСТ Р 52954-2013 Дата введения в действие: 01.03.2017
