ГОСТ 33848-2016 Топлива авиационные газотурбинные. Метод определения термоокислительной стабильности
ГОСТ
Скачать ГОСТ в PDF или DOC бесплатно
Основная информация
Обозначение:
ГОСТ 33848-2016
Статус:
Действует
Тип:
ГОСТ
Название русское:
Топлива авиационные газотурбинные. Метод определения термоокислительной стабильности
Название английское:
Aviation turbine fuels. Test method for determination of thermal oxidation stability
Даты и сроки
Дата регистрации:
06-30-17
Дата издания:
11-28-18
Дата введения в действие:
01-01-19
Дата завершения срока действия:
-
Применение и описание
Область и условия применения:
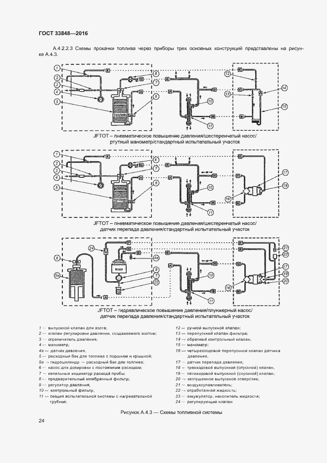
Настоящий стандарт устанавливает метод оценки склонности топлив для газотурбинных двигателей к накоплению в топливной системе продуктов разложения. Значения перепада давления, выраженные в миллиметрах ртутного столба, определяются только в условиях данного метода испытаний. Значения отложения, выраженные в единицах СИ, следует считать арбитражными. Значения давления, выраженные в единицах СИ, следует считать стандартными. Для обеспечения техники безопасности при определении давления на старых приборах, которые не регистрируют значения в единицах СИ, включены сопоставимые значения в psi. Настоящий стандарт не содержит значений, выраженных в других единицах измерения
Связи и замены
Заменяющий:
-
Описание стандарта
ГОСТ 33848-2016 Топлива авиационные газотурбинные. Метод определения термоокислительной стабильности
Страницы стандарта



































