ГОСТ Р 51859-2002 Нефтепродукты. Определение серы ламповым методом
ГОСТ Р
Скачать ГОСТ в PDF или DOC бесплатно
Основная информация
Обозначение:
ГОСТ Р 51859-2002
Статус:
Действует
Тип:
ГОСТ Р
Название русское:
Нефтепродукты. Определение серы ламповым методом
Название английское:
Petroleum products. Determination of sulphur content by lamp method
Даты и сроки
Дата издания:
02-01-06
Дата введения в действие:
01-01-03
Дата завершения срока действия:
-
Применение и описание
Область и условия применения:
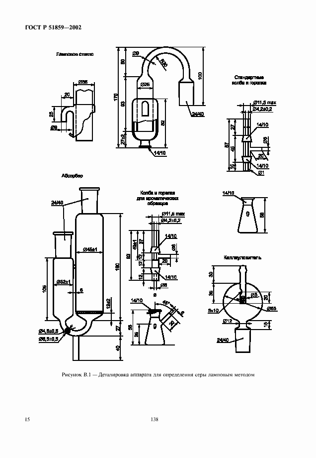
Настоящий стандарт устанавливает метод определения массовой доли общей серы от 0,01 % до 0,4 % в жидких нефтепродуктах и присадках
Связи и замены
Заменяющий:
-
Описание стандарта
ГОСТ Р 51859-2002 Нефтепродукты. Определение серы ламповым методом
Страницы стандарта

















