ГОСТ Р 52570-2006 Бензины автомобильные и авиационные. Определение бензола и толуола методом газовой хроматографии
ГОСТ Р
Скачать ГОСТ в PDF или DOC бесплатно
Основная информация
Обозначение:
ГОСТ Р 52570-2006
Статус:
Действует
Тип:
ГОСТ Р
Название русское:
Бензины автомобильные и авиационные. Определение бензола и толуола методом газовой хроматографии
Название английское:
Motor and aviation gasolines. Determination of benzene and toluene by method of gas chromatography
Даты и сроки
Дата издания:
07-01-07
Дата введения в действие:
07-01-07
Дата завершения срока действия:
-
Применение и описание
Область и условия применения:
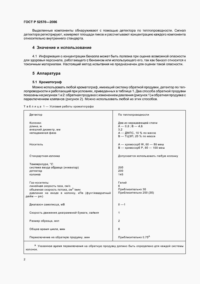
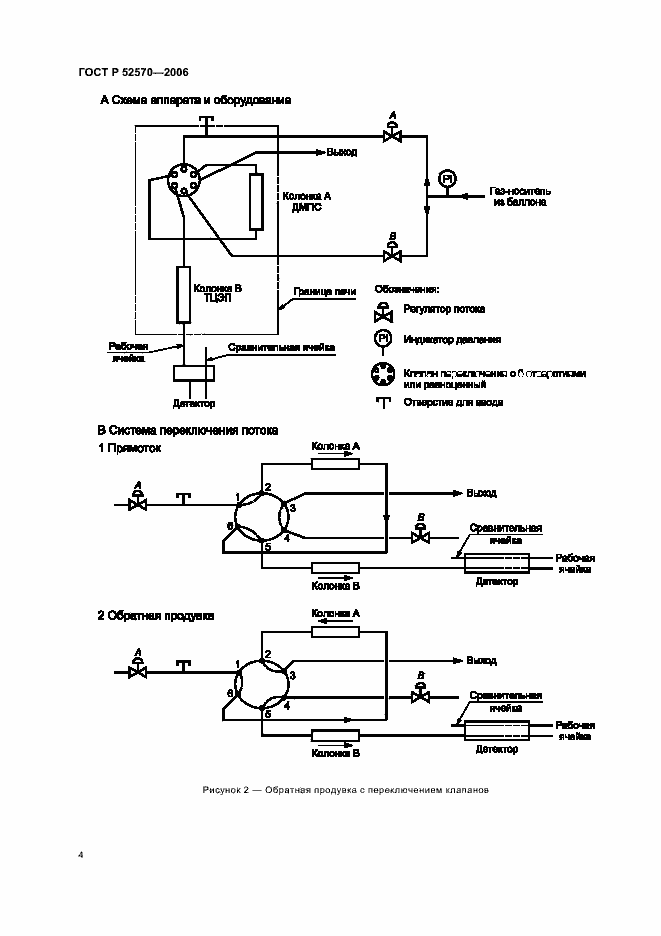
Настоящий стандарт устанавливает метод определения бензола и толуола в товарных автомобильных и авиационных бензинах с помощью газовой хроматографии. Бензол определяют в диапазоне от 0,1% до 5% по объему, толуол - от 2% до 20% по объему. Прецизионность настоящего метода определена для товарных бензинов, включая бензины, содержащие оксигенаты (простые эфиры, такие как метилтретбутиловый, этилтретбутиловый и третамилметиловый эфиры). Настоящий метод не применим для бензинов, содержащих этанол и/или метанол, которые являются мешающими факторами. Настоящий стандарт не устанавливает требований, связанных с безопасностью применения настоящего метода. Необходимые требования по безопасности, охране здоровья и соответствующие ограничения устанавливает пользователь настоящего стандарта
Связи и замены
Заменяющий:
-
Описание стандарта
ГОСТ Р 52570-2006 Бензины автомобильные и авиационные. Определение бензола и толуола методом газовой хроматографии
Страницы стандарта

















