ГОСТ 33903-2016 Бензины. Определение стабильности в условиях ускоренного окисления (индукционный период)
ГОСТ
Скачать ГОСТ в PDF или DOC бесплатно
Основная информация
Обозначение:
ГОСТ 33903-2016
Статус:
Действует
Тип:
ГОСТ
Название русское:
Бензины. Определение стабильности в условиях ускоренного окисления (индукционный период)
Название английское:
Gasolines. Determination of the stability under accelerated oxidation conditions (induction period)
Даты и сроки
Дата регистрации:
11-22-16
Дата издания:
09-27-19
Дата введения в действие:
07-01-18
Дата завершения срока действия:
-
Применение и описание
Область и условия применения:
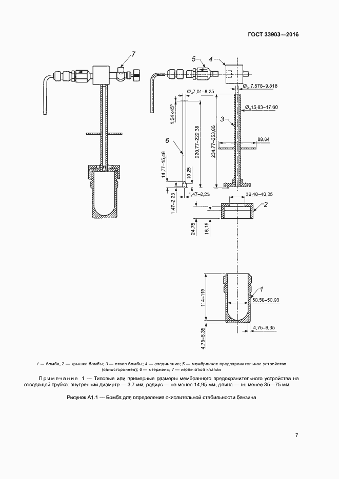
Настоящий стандарт устанавливает метод определения стабильности товарного бензина в условиях ускоренного окисления (Предупреждение - Настоящий метод не предназначен для определения стабильности компонентов бензина, особенно с высоким процентным содержанием низкокипящих ненасыщенных соединений, поскольку они могут вызвать взрывоопасные условия в аппарате. Из-за неизвестного состава образцов бомба для окисления должна быть оборудована мембранным предохранительным устройством для защиты оператора)
Связи и замены
Заменяющий:
-
Описание стандарта
ГОСТ 33903-2016 Бензины. Определение стабильности в условиях ускоренного окисления (индукционный период)
Страницы стандарта















