ГОСТ ISO 8840-2014 Огнеупоры неформованные. Определение кажущейся плотности зернистых материалов (плотности зерна)
ГОСТ ИСО
Скачать ГОСТ в PDF или DOC бесплатно
Основная информация
Обозначение:
ГОСТ ISO 8840-2014
Статус:
Действует
Тип:
ГОСТ ИСО
Название русское:
Огнеупоры неформованные. Определение кажущейся плотности зернистых материалов (плотности зерна)
Название английское:
Refractory materials. Determination of bulk density of granular materials (grain density)
Даты и сроки
Дата регистрации:
08-29-14
Дата издания:
01-12-15
Дата введения в действие:
09-01-15
Дата завершения срока действия:
-
Применение и описание
Область и условия применения:
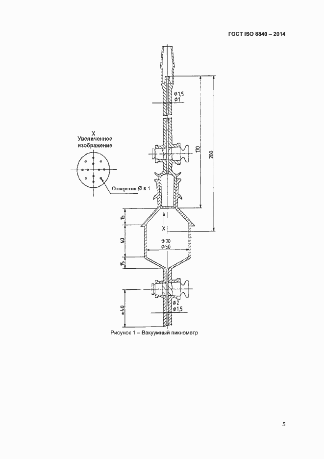
Настоящий стандарт устанавливает два метода определения кажущейся плотности зерен размером более 2 мм неформованных огнеупоров (далее - огнеупор): - ртутный вакуумный метод (применяют в качестве арбитражного метода); - метод адсорбции воды. Значения кажущейся плотности, полученные методами настоящего стандарта, в зависимости от состава огнеупора могут не совпадать. В протоколе испытаний для любого значения кажущейся плотности указывают метод определения
Связи и замены
Заменяющий:
-
Описание стандарта
ГОСТ ISO 8840-2014 Огнеупоры неформованные. Определение кажущейся плотности зернистых материалов (плотности зерна)
Страницы стандарта










