ГОСТ 13549-78 Смолы полиэфирные ненасыщенные. Методы определения содержания стирола
ГОСТ
Скачать ГОСТ в PDF или DOC бесплатно
Основная информация
Обозначение:
ГОСТ 13549-78
Статус:
Действует
Тип:
ГОСТ
Название русское:
Смолы полиэфирные ненасыщенные. Методы определения содержания стирола
Название английское:
Unsaturated polyester resins. Methods for determination of styrene content
Даты и сроки
Дата издания:
03-01-99
Дата введения в действие:
01-01-79
Дата завершения срока действия:
-
Применение и описание
Область и условия применения:
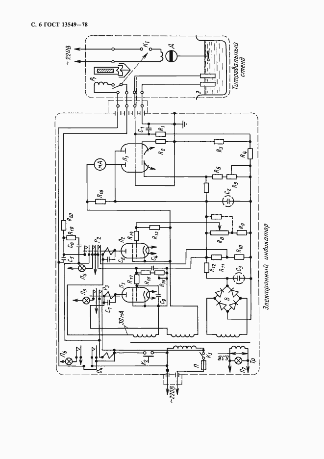
Настоящий стандарт распространяется на ненасыщенные полиэфирные смолы и устанавливает методы определения содержания стирола в стирольных растворах ненасыщенных полиэфиров (инструментальный и визуальные)
Связи и замены
Заменяющий:
-
Взамен:
ГОСТ 13549-68
Изменения и переиздания
Список изменений:
№0 от (рег. ) «Срок действия продлен» №1 от (рег. ) «Поправка»
Описание стандарта
ГОСТ 13549-78 Смолы полиэфирные ненасыщенные. Методы определения содержания стирола
Страницы стандарта







