ГОСТ Р 56178-2014 Модификаторы органо-минеральные типа МБ для бетонов, строительных растворов и сухих смесей. Технические условия
ГОСТ Р
Скачать ГОСТ в PDF или DOC бесплатно
Основная информация
Обозначение:
ГОСТ Р 56178-2014
Статус:
Действует
Тип:
ГОСТ Р
Название русское:
Модификаторы органо-минеральные типа МБ для бетонов, строительных растворов и сухих смесей. Технические условия
Название английское:
Modifiers of organic-mineral origin of MB type for concretes, mortars and dry mixes. Specifications
Даты и сроки
Дата издания:
02-16-15
Дата введения в действие:
04-01-15
Дата завершения срока действия:
-
Применение и описание
Область и условия применения:
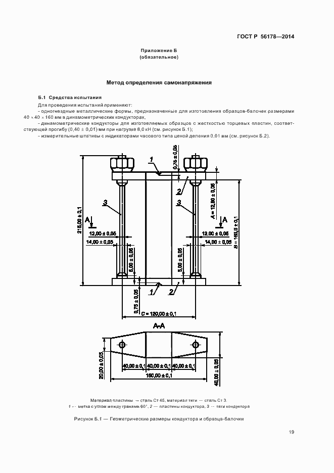
Настоящий стандарт распространяется на органо-минеральные полифункциональные добавки - модификаторы типа МБ, предназначенные для направленного регулирования свойств бетонных, растворных и сухих смесей, бетонов и строительных растворов, изготовляемых с применением вяжущих на основе портландцементного клинкера. Модификаторы применяют для получения: - высокопрочных, непроницаемых, коррозионностойких, напрягающих, расширяющихся, с частично компенсированной усадкой бетонов и растворов, применяемых в промышленном, гражданском, транспортном и других видах строительства, включая системы питьевого водоснабжения; - бетонных смесей улучшенных технологических свойств, в том числе высокоподвижных и самоуплотняющихся, обладающих высокой степенью сохраняемости, удобоукладываемости и сегрегационной устойчивости (водоотделения, расслаиваемости)
Связи и замены
Заменяющий:
-
Описание стандарта
ГОСТ Р 56178-2014 Модификаторы органо-минеральные типа МБ для бетонов, строительных растворов и сухих смесей. Технические условия
Страницы стандарта


























