ГОСТ 30331.2-95 Электроустановки зданий. Часть 3. Основные характеристики
ГОСТ
Скачать ГОСТ в PDF или DOC бесплатно
Основная информация
Обозначение:
ГОСТ 30331.2-95
Статус:
Действует
Тип:
ГОСТ
Название русское:
Электроустановки зданий. Часть 3. Основные характеристики
Название английское:
Electrical installations of buildings. Part 3. General characteristics
Даты и сроки
Дата издания:
07-01-04
Дата введения в действие:
06-30-96
Дата завершения срока действия:
-
Применение и описание
Область и условия применения:
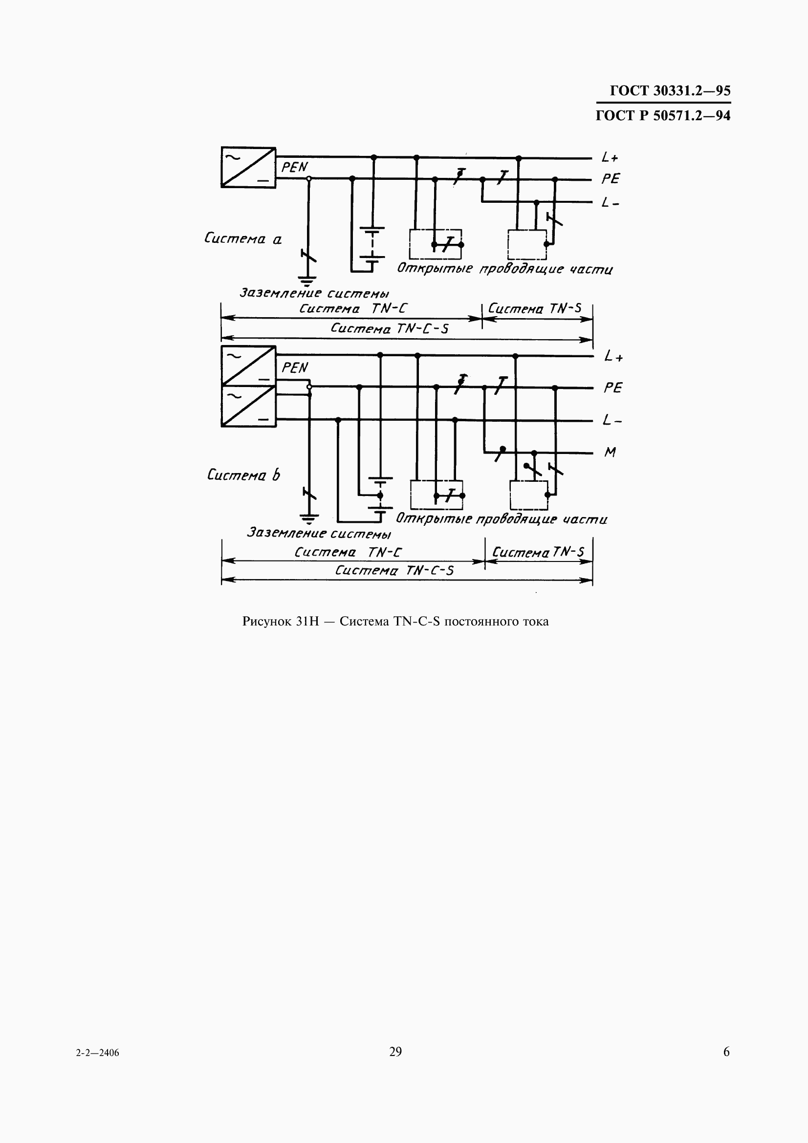
Настоящий стандарт устанавливает основные характеристики электроустановок зданий, которые необходимы для обеспечения безопасности при эксплуатации электроустановок
Связи и замены
Заменяющий:
-
Изменения и переиздания
Список изменений:
№0 от (рег. ) «Поправка к изменению»
Описание стандарта
ГОСТ 30331.2-95 Электроустановки зданий. Часть 3. Основные характеристики
Страницы стандарта













































