ГОСТ Р 54820-2011 Котлы отопительные. Правила испытаний котлов с дутьевыми горелками на жидком топливе
ГОСТ Р
Скачать ГОСТ в PDF или DOC бесплатно
Основная информация
Обозначение:
ГОСТ Р 54820-2011
Статус:
Действует
Тип:
ГОСТ Р
Название русское:
Котлы отопительные. Правила испытаний котлов с дутьевыми горелками на жидком топливе
Название английское:
Heating boilers. Test code for heating boilers for atomizing oil burners
Даты и сроки
Дата издания:
04-10-13
Дата введения в действие:
01-01-13
Дата завершения срока действия:
-
Применение и описание
Область и условия применения:
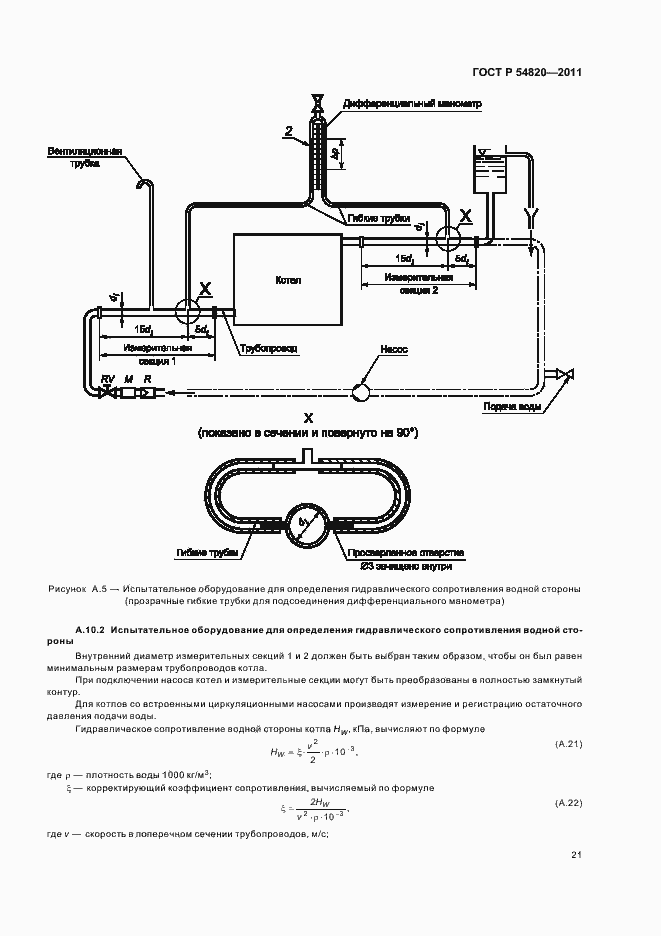
Правила испытаний применяются при определении тепловых характеристик отопительных котлов на жидком топливе и комбинированных котлов с водонагревателями. Требования к ним содержатся в ГОСТ Р 54440 и ГОСТ Р 54441. Настоящий стандарт рассматривает или описывает требования и рекомендации по выполнению и оценке методик испытаний котлов, а также подробные сведения о технических условиях, при которых испытания должны проводиться
Связи и замены
Заменяющий:
-
Описание стандарта
ГОСТ Р 54820-2011 Котлы отопительные. Правила испытаний котлов с дутьевыми горелками на жидком топливе
Страницы стандарта



































