ГОСТ Р 53634-2009 Котлы газовые центрального отопления, котлы типа В, номинальной тепловой мощностью свыше 70 кВт, но не более 300 кВт. Общие технические требования и методы испытаний
ГОСТ Р
Скачать ГОСТ в PDF или DOC бесплатно
Основная информация
Обозначение:
ГОСТ Р 53634-2009
Статус:
Действует
Тип:
ГОСТ Р
Название русское:
Котлы газовые центрального отопления, котлы типа В, номинальной тепловой мощностью свыше 70 кВт, но не более 300 кВт. Общие технические требования и методы испытаний
Название английское:
Gas-fired central heating boilers, type B boilers, of nominal heat input exceeding 70 kW, but not exceeding 300 kW. General technical requierements and test methods
Даты и сроки
Дата издания:
05-04-11
Дата введения в действие:
01-01-11
Дата завершения срока действия:
-
Применение и описание
Область и условия применения:
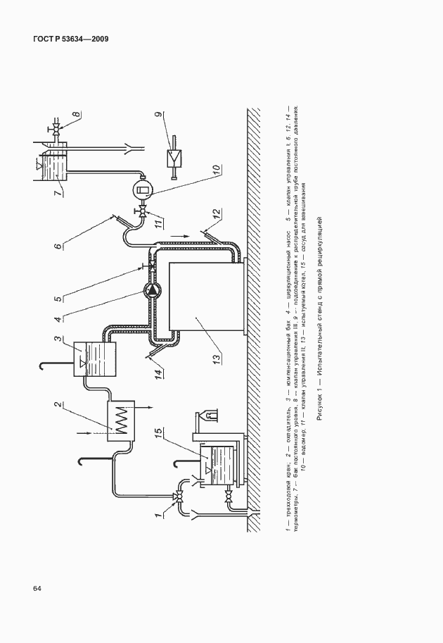
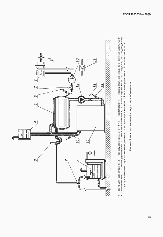
Настоящий стандарт устанавливает требования к безопасности конструкции, характеристикам, методам испытаний, а также классификации и маркировке котлов центрального отопления на газовом топливе, которые оборудованы атмосферными горелками, атмосферными горелками с вентиляторами или горелками с полным предварительным смешением и называемых далее «котлы» Настоящий стандарт распространяется на котлы типа В: - низкотемпературного типа; - которые используют один или несколько горючих газов трех газовых семейств при давлениях, приведенных в таблицах 14 и 15; - с номинальной тепловой мощностью более 70 кВт и менее 300 кВт, включая модульные котлы; - в которых температура теплопередающей среды не превышает 105 град. С в нормальном режиме работы; - в которых максимальное рабочее давление в водяном контуре не превышает 6 бар; - стандартного типа с возможным образованием конденсации при определенных обстоятельствах. Стандарт распространяется на котлы, предназначенные для закрытых водяных систем или для открытых водяных систем. Стандарт не распространяется на котлы: - предназначенные для установки на открытом воздухе или в жилых помещениях; - оборудованные несколькими дымоходами; - в которых контур продуктов сгорания изолирован от помещения, где установлен котел; - конденсационного типа; - предназначенные для подсоединения к общему дымоходу с дымососом; - оборудованные дутьевыми горелками; - для бытовых целей горючего водоснабжения
Связи и замены
Заменяющий:
-
Изменения и переиздания
Список изменений:
№0 от (рег. ) «Дата введения перенесена»
Описание стандарта
ГОСТ Р 53634-2009 Котлы газовые центрального отопления, котлы типа В, номинальной тепловой мощностью свыше 70 кВт, но не более 300 кВт. Общие технические требования и методы испытаний
Страницы стандарта































































































Приложение №1: Поправка к ГОСТ Р 53634-2009 Обозначение: Поправка к ГОСТ Р 53634-2009 Дата введения в действие: 30.10.2012
