ГОСТ Р 50571.2-94 Электроустановки зданий. Часть 3. Основные характеристики
ГОСТ Р
Скачать ГОСТ в PDF или DOC бесплатно
Основная информация
Обозначение:
ГОСТ Р 50571.2-94
Статус:
Действует
Тип:
ГОСТ Р
Название русское:
Электроустановки зданий. Часть 3. Основные характеристики
Название английское:
Electrical installations of buildings. Part 3. General characteristics
Даты и сроки
Дата издания:
07-26-12
Дата введения в действие:
01-01-95
Дата завершения срока действия:
-
Применение и описание
Область и условия применения:
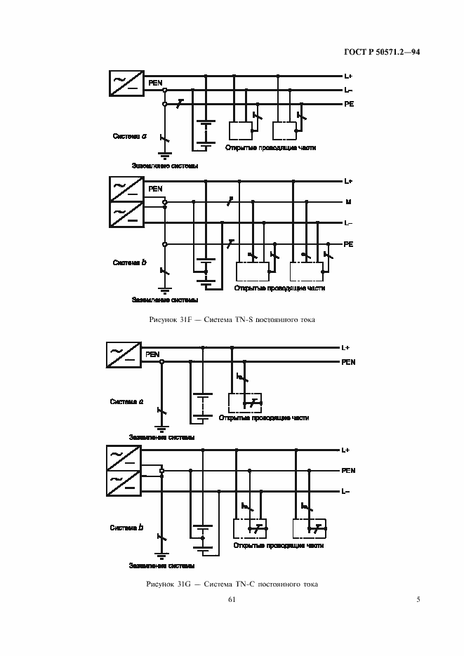
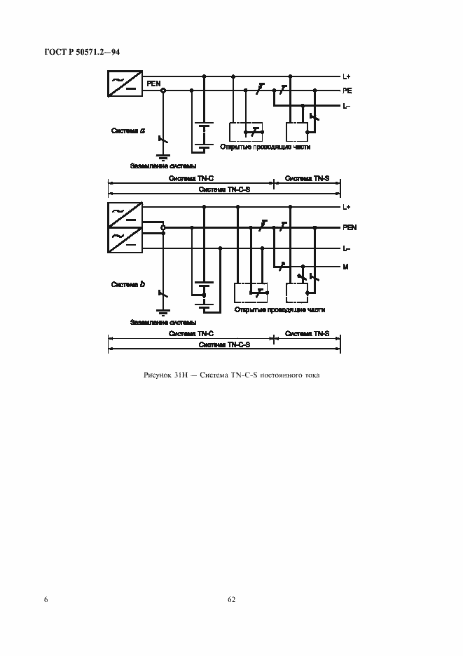
Настоящий стандарт устанавливает основные характеристики электроустановок зданий, которые необходимы для обеспечения безопасности при эксплуатации электроустановок. Область применения стандарта - по ГОСТ Р 50571.1
Связи и замены
Заменяющий:
-
Заменяющий в части:
ГОСТ Р 50571.1-2009 в части пунктов 31, 33, 34, 35
Описание стандарта
ГОСТ Р 50571.2-94 Электроустановки зданий. Часть 3. Основные характеристики
Страницы стандарта













































