ГОСТ Р 50571.20-2000 Электроустановки зданий. Часть 4. Требования по обеспечению безопасности. Глава 44. Защита от перенапряжений. Раздел 444. Защита электроустановок от перенапряжений, вызванных электромагнитными воздействиями
ГОСТ Р
Скачать ГОСТ в PDF или DOC бесплатно
Основная информация
Обозначение:
ГОСТ Р 50571.20-2000
Статус:
Заменен
Тип:
ГОСТ Р
Название русское:
Электроустановки зданий. Часть 4. Требования по обеспечению безопасности. Глава 44. Защита от перенапряжений. Раздел 444. Защита электроустановок от перенапряжений, вызванных электромагнитными воздействиями
Название английское:
Electrical installations of buildings. Part 4. Protection for safety. Chapter 44. Protection against overvoltages. Section 444. Protection against electromagnetic interferences (EMI) in installations of buildings
Даты и сроки
Дата издания:
09-01-04
Дата введения в действие:
01-01-02
Дата завершения срока действия:
07-01-12
Применение и описание
Область и условия применения:
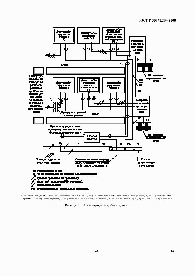
Настоящий стандарт распространяется на электроустановки зданий, применяемые во всех отраслях экономики страны, независимо от их принадлежности и форм собственности, и устанавливает требования по обеспечению безопасности путем защиты от перенапряжений, вызванных электромагнитными воздействиями
Связи и замены
Заменяющий:
ГОСТ Р 50571-4-44-2011
Описание стандарта
ГОСТ Р 50571.20-2000 Электроустановки зданий. Часть 4. Требования по обеспечению безопасности. Глава 44. Защита от перенапряжений. Раздел 444. Защита электроустановок от перенапряжений, вызванных электромагнитными воздействиями
Страницы стандарта















