ГОСТ Р 70368.3-2022 Лифты. Проверки, испытания и измерения. Часть 3. Порядок проведения измерений и правила оформления результатов обследования лифтов, отработавших назначенный срок службы
ГОСТ Р
Скачать ГОСТ в PDF или DOC бесплатно
Основная информация
Обозначение:
ГОСТ Р 70368.3-2022
Статус:
Действует
Тип:
ГОСТ Р
Название русское:
Лифты. Проверки, испытания и измерения. Часть 3. Порядок проведения измерений и правила оформления результатов обследования лифтов, отработавших назначенный срок службы
Название английское:
Lifts. Checking, tests and measurements. Part 3. The procedure for conducting measurements and rules for registration of the results of the examination of lifts that have completed the assigned service life
Даты и сроки
Дата издания:
10-10-22
Дата введения в действие:
01-01-23
Дата завершения срока действия:
-
Применение и описание
Область и условия применения:
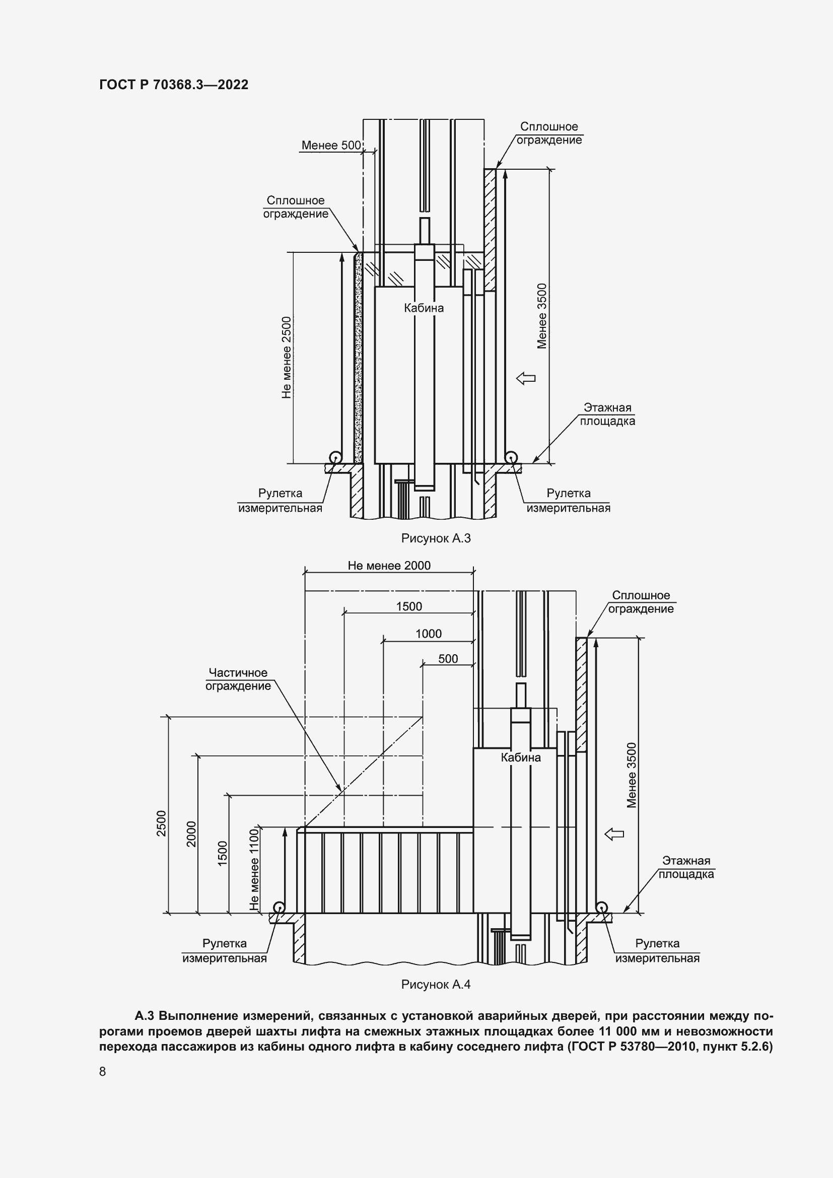
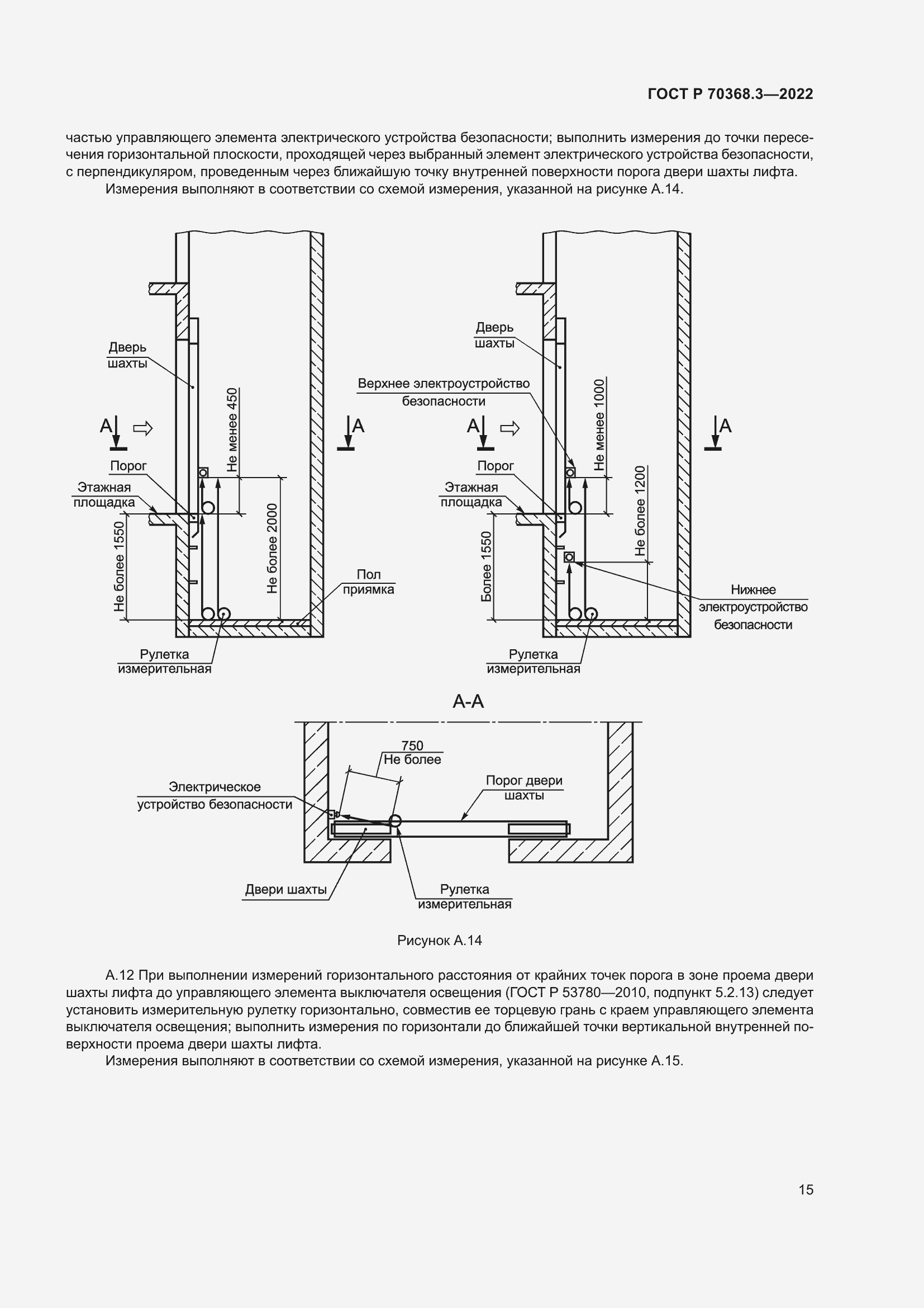
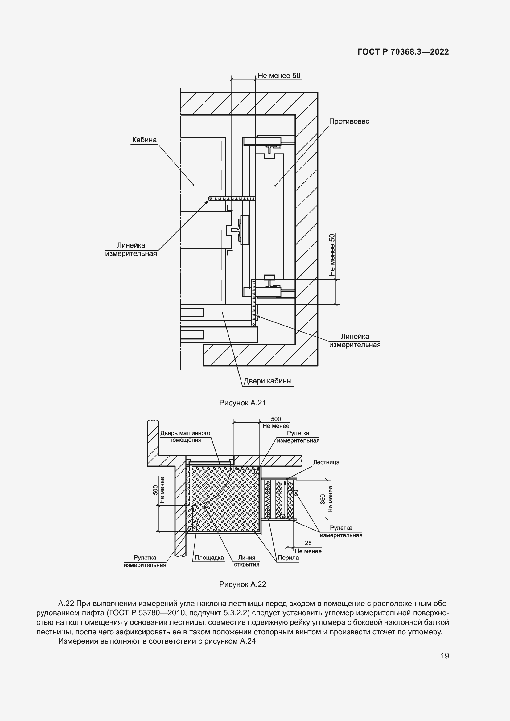
Настоящий стандарт устанавливает порядок и методики проведения измерений, при оценке соответствия лифта, отработавшего назначенный срок службы, в форме обследования. Стандарт содержит рекомендации по формам отчетности по результатам проверок, измерений и испытаний, выполненных при обследовании лифта, отработавшего назначенный срок службы
Связи и замены
Заменяющий:
-
Описание стандарта
ГОСТ Р 70368.3-2022 Лифты. Проверки, испытания и измерения. Часть 3. Порядок проведения измерений и правила оформления результатов обследования лифтов, отработавших назначенный срок службы
Страницы стандарта





















































