ГОСТ Р МЭК 60976-2013 Изделия медицинские электрические. Медицинские ускорители электронов. Функциональные характеристики
ГОСТ Р МЭК
Скачать ГОСТ в PDF или DOC бесплатно
Основная информация
Обозначение:
ГОСТ Р МЭК 60976-2013
Статус:
Действует
Тип:
ГОСТ Р МЭК
Название русское:
Изделия медицинские электрические. Медицинские ускорители электронов. Функциональные характеристики
Название английское:
Medical electrical equipment. Medical electron accelerators. Functional performance characteristics
Даты и сроки
Дата издания:
08-10-15
Дата введения в действие:
01-01-15
Дата завершения срока действия:
-
Применение и описание
Область и условия применения:
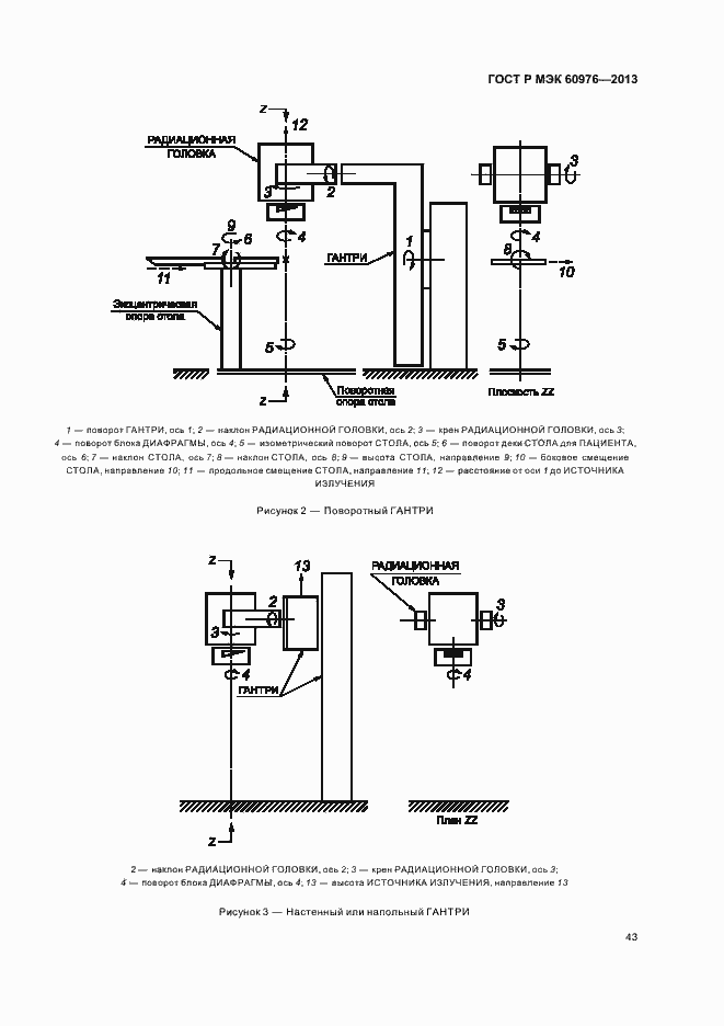
Настоящий стандарт распространяется на медицинские ускорители электронов, используемые в терапевтических целях в медицинской практике. Настоящий стандарт распространяется на ускорители электронов, генерирующие либо тормозное, либо электронное излучение с номинальными энергиями от 1 до 50 МэВ и максимальными мощностями поглощенной дозы oт 0,001 до 1 Гр/с на расстоянии 1 м от источника излучения и на нормальном расстоянии облучения от 50 до 200см. В настоящем стандарте установлены методы исследований и испытаний, выполняемых изготовителем на стадии проектирования и изготовления медицинского ускорителя электронов, но не установлены приемочные испытания, которые должны быть проведены после eго установки на месте эксплуатации. В настоящем стандарте установлены методы испытаний для определения и представления функциональных характеристик, которые необходимы для правильного введения в действие и безопасной эксплуатации ускорители электронов. Эти характеристики должны быть представлены в сопроводительных документах вместе с отклонениями или максимальными изменениями, возможными в условиях нормальной эксплуатации. Настоящий стандарт ни в коей мере не должен сдерживать разработку ускорителей новых конструкции, рабочих режимов и параметров, которые могут отличаться от приведенных в настоящем стандарте, при условии, что они будут соответствовать необходимым уровням эксплуатационных характеристик для облучения пациентов
Связи и замены
Заменяющий:
-
Описание стандарта
ГОСТ Р МЭК 60976-2013 Изделия медицинские электрические. Медицинские ускорители электронов. Функциональные характеристики
Страницы стандарта





































































