ГОСТ 21.209-2014 Система проектной документации для строительства. Централизованное управление энергоснабжением. Условные графические и буквенные обозначения вида и содержания информации
ГОСТ
Скачать ГОСТ в PDF или DOC бесплатно
Основная информация
Обозначение:
ГОСТ 21.209-2014
Статус:
Действует
Тип:
ГОСТ
Название русское:
Система проектной документации для строительства. Централизованное управление энергоснабжением. Условные графические и буквенные обозначения вида и содержания информации
Название английское:
System of building design documents. Centralized power supply control. Graphical and letter designations of the type and contents of information
Даты и сроки
Дата регистрации:
10-20-14
Дата издания:
09-10-18
Дата введения в действие:
07-01-15
Дата завершения срока действия:
-
Применение и описание
Область и условия применения:
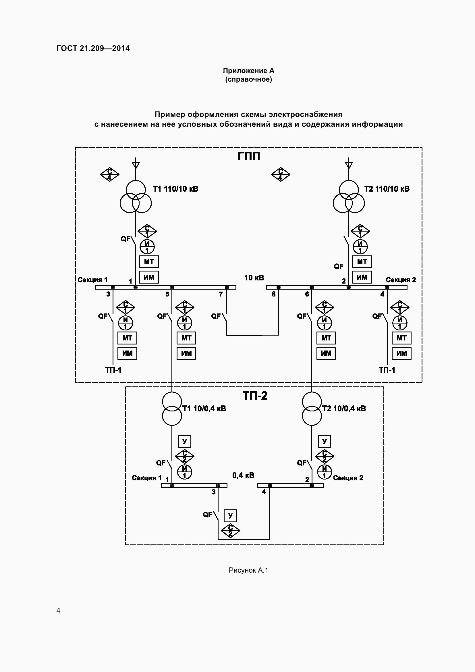
Настоящий стандарт устанавливает условные графические и буквенные обозначения вида и содержания информации, передаваемой в системах централизованного управления электроснабжением предприятий, зданий и сооружений различного назначения
Связи и замены
Заменяющий:
-
Взамен:
ГОСТ 21.611-85
Описание стандарта
ГОСТ 21.209-2014 Система проектной документации для строительства. Централизованное управление энергоснабжением. Условные графические и буквенные обозначения вида и содержания информации
Страницы стандарта










Приложение №1: Поправка к ГОСТ 21.209-2014 Обозначение: Поправка к ГОСТ 21.209-2014 Дата введения в действие: 15.03.2021

Приложение №2: Поправка к ГОСТ 21.209-2014 Обозначение: Поправка к ГОСТ 21.209-2014 Дата введения в действие: 25.01.2022
