ГОСТы >
01.080.40 Графические обозначения для технических чертежей, диаграмм, схем и соответствующей технической документации в области электротехники и электроники >
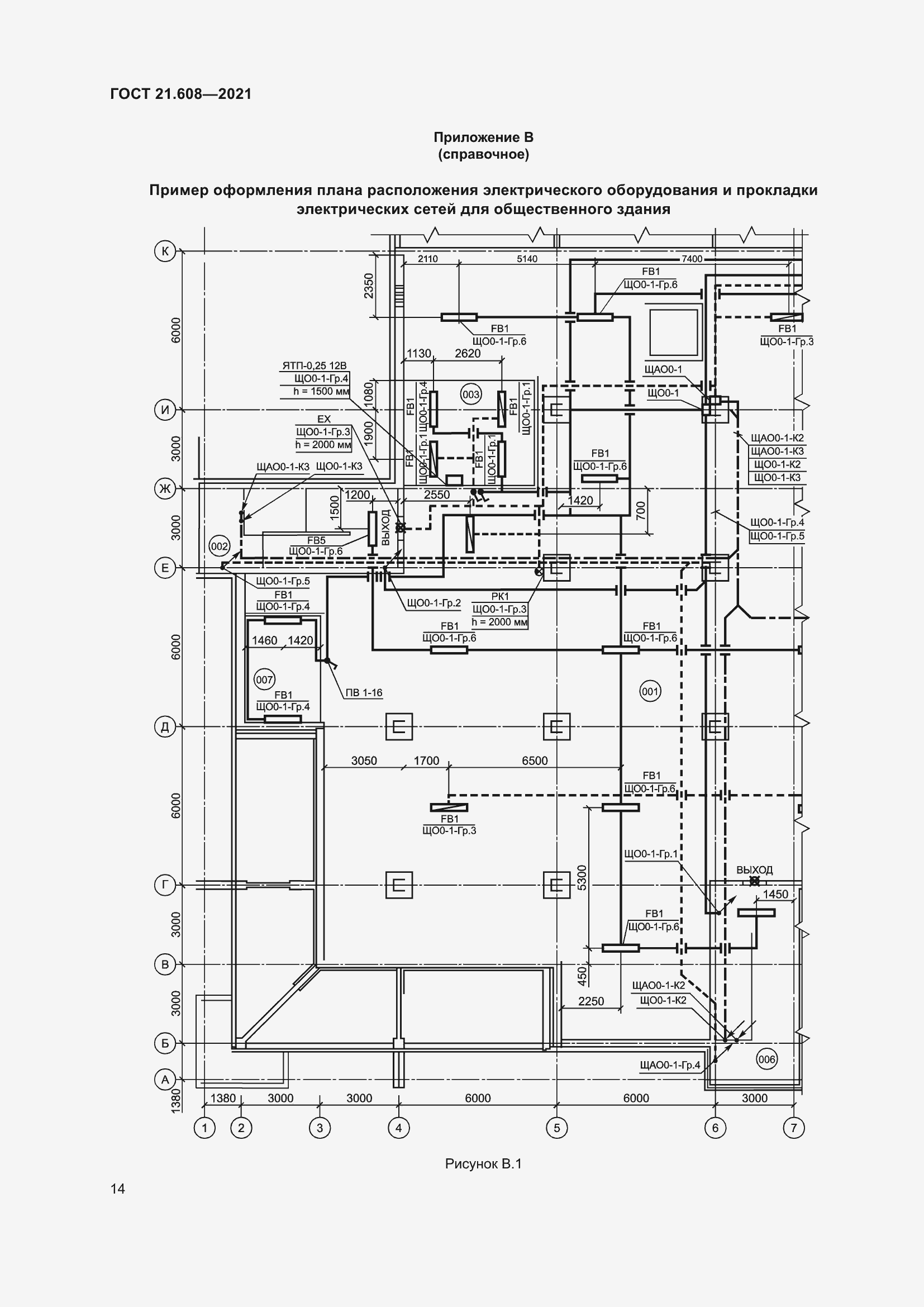
ГОСТ 21.608-2021
ГОСТ 21.608-2021 Система проектной документации для строительства. Правила выполнения рабочей документации внутреннего электрического освещения
ГОСТ
Скачать ГОСТ в PDF или DOC бесплатно
Основная информация
Обозначение:
ГОСТ 21.608-2021
Статус:
Действует
Тип:
ГОСТ
Название русское:
Система проектной документации для строительства. Правила выполнения рабочей документации внутреннего электрического освещения
Название английское:
System of design documents for construction. Rules for execution of working documents of interior electric lighting
Даты и сроки
Дата регистрации:
07-14-21
Дата издания:
01-10-22
Дата введения в действие:
01-01-22
Дата завершения срока действия:
-
Применение и описание
Область и условия применения:
Настоящий стандарт устанавливает состав и правила оформления рабочей документации внутренних сетей электрического освещения помещений зданий и сооружений различного назначения
Связи и замены
Заменяющий:
-
Взамен:
ГОСТ 21.608-2014
Описание стандарта
ГОСТ 21.608-2021 Система проектной документации для строительства. Правила выполнения рабочей документации внутреннего электрического освещения
Страницы стандарта





























Приложение №1: Поправка к ГОСТ 21.608-2021 Обозначение: Поправка к ГОСТ 21.608-2021 Дата введения в действие: 12.07.2023
