ГОСТ IEC 61217-2012 Аппараты дистанционные для лучевой терапии. Координаты, движения и шкалы
ГОСТ МЭК
Скачать ГОСТ в PDF или DOC бесплатно
Основная информация
Обозначение:
ГОСТ IEC 61217-2012
Статус:
Утратил силу в РФ
Тип:
ГОСТ МЭК
Название русское:
Аппараты дистанционные для лучевой терапии. Координаты, движения и шкалы
Название английское:
Radiotherapy equipment. Coordinates, movements and scales
Даты и сроки
Дата регистрации:
05-24-12
Дата издания:
10-10-13
Дата введения в действие:
01-01-15
Дата завершения срока действия:
02-01-15
Применение и описание
Область и условия применения:
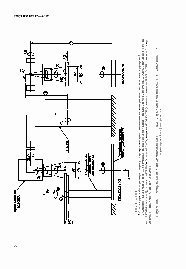
Настоящий стандарт распространяется на аппараты, применяемые в лучевой терапии, - изоцентрические гамма-терапевтические аппараты, изоцентрические медицинские ускорители, симуляторы и неизоцентрические аппараты, если они используются, а также на данные, относящиеся к лучевой терапии, в частности, данные изображения тела пациента, используемые в связи с применением систем планирования облучением
Связи и замены
Заменяющий:
-
Изменения и переиздания
Список изменений:
№0 от (рег. ) «Поправка к изменению»
Описание стандарта
ГОСТ IEC 61217-2012 Аппараты дистанционные для лучевой терапии. Координаты, движения и шкалы
Страницы стандарта





















































