ГОСТ 33398-2015 Железнодорожная электросвязь. Правила защиты проводной связи от влияния тяговой сети электрифицированных железных дорог постоянного и переменного тока
ГОСТ
Скачать ГОСТ в PDF или DOC бесплатно
Основная информация
Обозначение:
ГОСТ 33398-2015
Статус:
Действует
Тип:
ГОСТ
Название русское:
Железнодорожная электросвязь. Правила защиты проводной связи от влияния тяговой сети электрифицированных железных дорог постоянного и переменного тока
Название английское:
Railway telecommunication. Protection regulation of lines communication against influence of a traction network of the electrified railways constant and alternating current
Даты и сроки
Дата регистрации:
07-22-15
Дата издания:
09-30-19
Дата введения в действие:
06-01-16
Дата завершения срока действия:
-
Применение и описание
Область и условия применения:
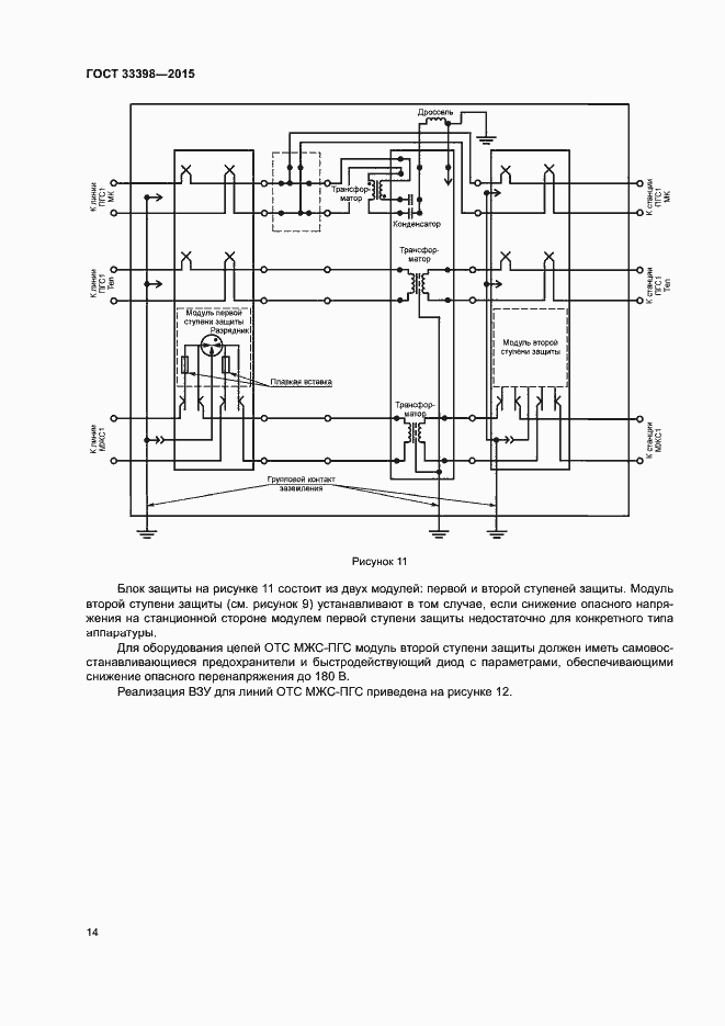
Настоящий стандарт распространяется на устройства железнодорожной проводной электросвязи и устанавливает правила защиты их от опасных и мешающих напряжений и токов, возникающих при влиянии тяговых сетей электрифицированных железных дорог постоянного и переменного тока. Правила, установленные настоящим стандартом, предназначены для применения на всех участках электрифицированных железных дорог и на всех участках неэлектрифицированных железных дорог, находящихся в зоне влияния тяговой сети
Связи и замены
Заменяющий:
-
Описание стандарта
ГОСТ 33398-2015 Железнодорожная электросвязь. Правила защиты проводной связи от влияния тяговой сети электрифицированных железных дорог постоянного и переменного тока
Страницы стандарта






















