ГОСТ 35105-2024 Техника пожарная. Гидранты пожарные подземные. Общие технические требования. Методы испытаний
ГОСТ
Скачать ГОСТ в PDF или DOC бесплатно
Основная информация
Обозначение:
ГОСТ 35105-2024
Статус:
Действует
Тип:
ГОСТ
Название русское:
Техника пожарная. Гидранты пожарные подземные. Общие технические требования. Методы испытаний
Название английское:
Fire equipment. Underground fire hydrants. General technical requirements. Test methods
Даты и сроки
Дата регистрации:
08-30-24
Дата издания:
12-05-24
Дата введения в действие:
11-01-25
Дата завершения срока действия:
-
Применение и описание
Область и условия применения:
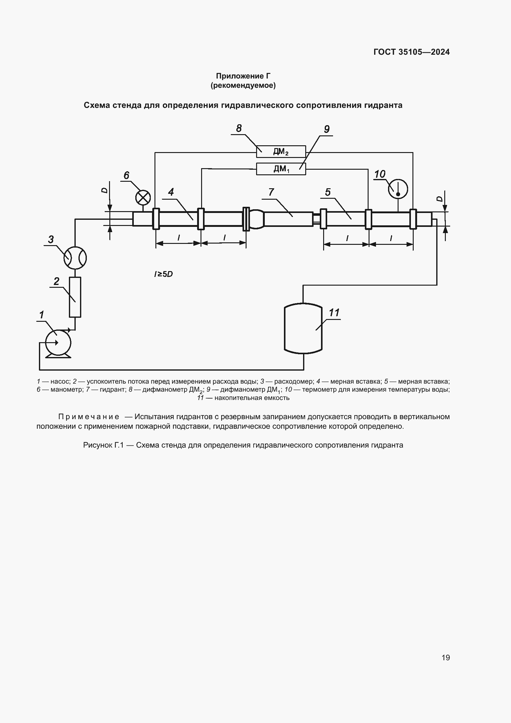
Настоящий стандарт распространяется на подземные пожарные гидранты, предназначенные для отбора воды на пожаротушение с помощью пожарных колонок и устанавливаемые в водопроводной сети на пожарной подставке по ГОСТ 5525 либо на фланцевом отводе с присоединением DN 100 по ГОСТ 33259. Настоящий стандарт устанавливает общие технические требования и методы испытаний пожарных подземных гидрантов
Связи и замены
Заменяющий:
-
Описание стандарта
ГОСТ 35105-2024 Техника пожарная. Гидранты пожарные подземные. Общие технические требования. Методы испытаний
Страницы стандарта























