ГОСТ 8.217-87 Государственная система обеспечения единства измерений. Трансформаторы тока. Методика поверки
ГОСТ
Скачать ГОСТ в PDF или DOC бесплатно
Основная информация
Обозначение:
ГОСТ 8.217-87
Статус:
Заменен
Тип:
ГОСТ
Название русское:
Государственная система обеспечения единства измерений. Трансформаторы тока. Методика поверки
Название английское:
State system for ensuring the uniformity of measurements. Current transformers. Calibration methods
Даты и сроки
Дата издания:
02-16-88
Дата введения в действие:
01-01-89
Дата завершения срока действия:
04-01-04
Применение и описание
Область и условия применения:
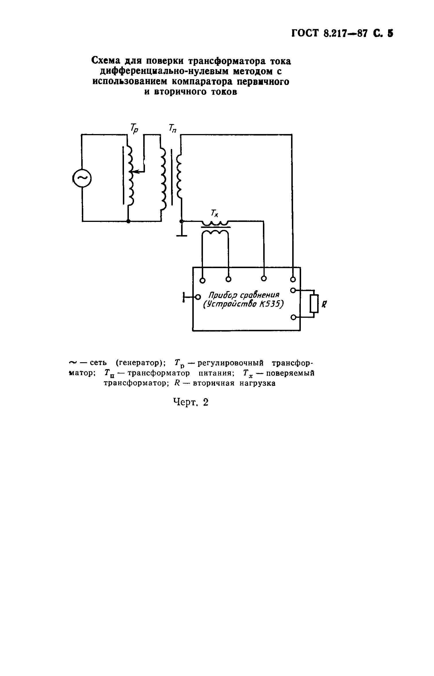
Настоящий стандарт распространяется на трансформаторы тока по ГОСТ 23624-79, ГОСТ 7746-78 и устанавливает методику их первичной и периодической поверок при частотах 50, 60 Гц и в диапазоне частот 400-10000 Гц. По методике настоящего стандарта допускается поверять трансформаторы тока с метрологическими характеристиками, аналогичными характеристикам трансформаторов, перечисленных выше
Связи и замены
Заменяющий:
ГОСТ 8.217-2003
Взамен:
ГОСТ 8.217-76
Описание стандарта
ГОСТ 8.217-87 Государственная система обеспечения единства измерений. Трансформаторы тока. Методика поверки
Страницы стандарта














