ГОСТ IEC 60929-2017 Аппараты пускорегулирующие электронные, питаемые от источников переменного и/или постоянного тока, для трубчатых люминесцентных ламп. Требования к рабочим характеристикам
ГОСТ МЭК
Скачать ГОСТ в PDF или DOC бесплатно
Основная информация
Обозначение:
ГОСТ IEC 60929-2017
Статус:
Действует
Тип:
ГОСТ МЭК
Название русское:
Аппараты пускорегулирующие электронные, питаемые от источников переменного и/или постоянного тока, для трубчатых люминесцентных ламп. Требования к рабочим характеристикам
Название английское:
AC and/or DC-supplied electronic control gear for tubular fluorescent lamps. Performance requirements
Даты и сроки
Дата регистрации:
11-30-17
Дата издания:
05-07-20
Дата введения в действие:
06-01-20
Применение и описание
Область и условия применения:
Настоящий стандарт устанавливает требования к рабочим характеристикам электронных пускорегулирующих аппаратов, которые предназначены для работы в сетях переменного тока частоты 50 Гц или 60 Гц и/или постоянного тока до 1000 В и рабочие частоты которых отличаются от частоты питающей сети, с трубчатыми люминесцентными лампами по IEC 60081 и IEC 60901 и другими работающими на высокой частоте трубчатыми люминесцентными лампами
Описание стандарта
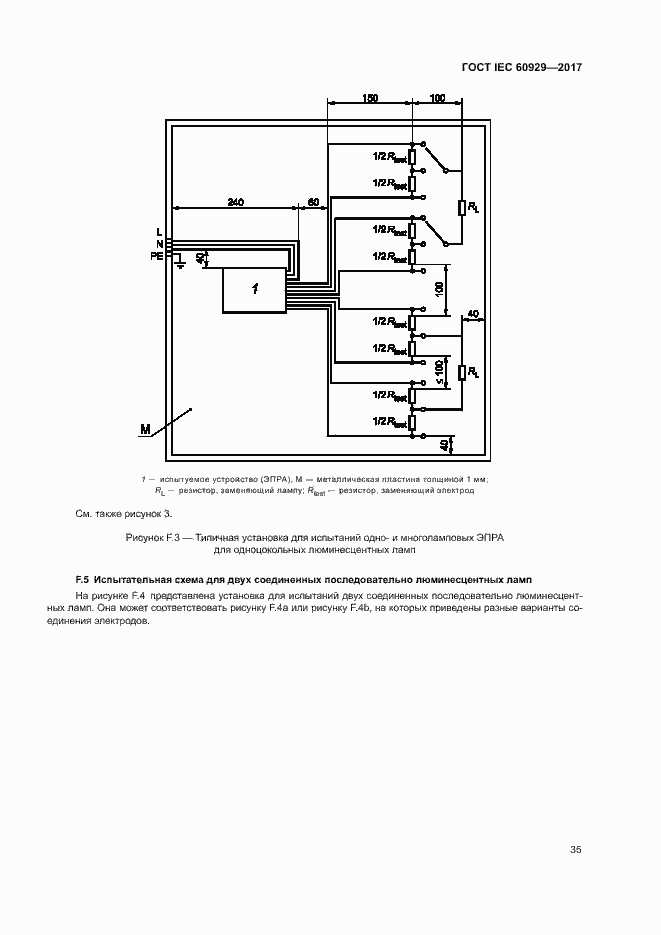
ГОСТ IEC 60929-2017 Аппараты пускорегулирующие электронные, питаемые от источников переменного и/или постоянного тока, для трубчатых люминесцентных ламп. Требования к рабочим характеристикам
Страницы стандарта























































