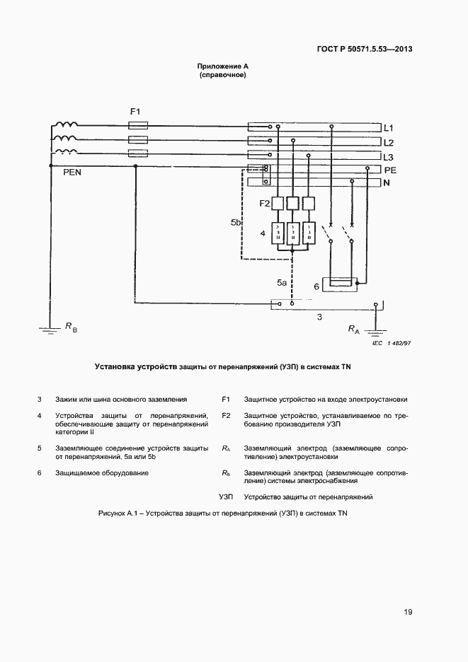
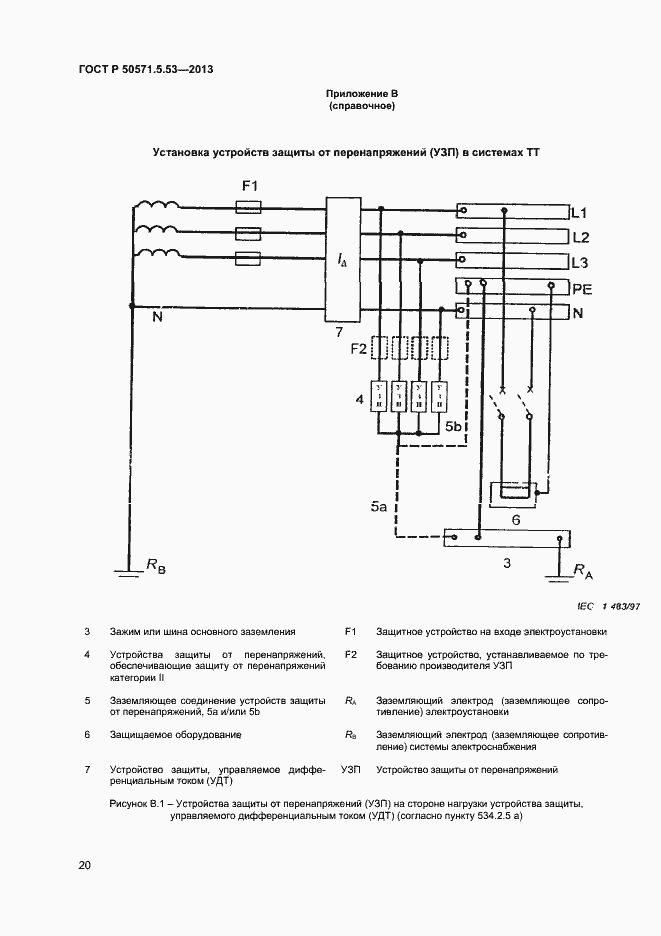
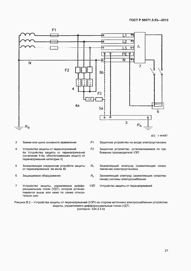
ГОСТ Р 50571-5-53-2013 Электроустановки низковольтные. Часть 5-53. Выбор и монтаж электрооборудования. Отделение, коммутация и управление
ГОСТ Р
Скачать ГОСТ в PDF или DOC бесплатно
Основная информация
Обозначение:
ГОСТ Р 50571-5-53-2013
Статус:
утратил силу в РФ
Тип:
ГОСТ Р
Название русское:
Электроустановки низковольтные. Часть 5-53. Выбор и монтаж электрооборудования. Отделение, коммутация и управление
Название английское:
Low-voltage electrical installations. Part 5-53. Selection and erection of electrical equipment. Isolation, switching and control
Даты и сроки
Дата введения в действие:
01-01-15
Дата завершения срока действия:
-
Связи и замены
Заменяющий:
-
Описание стандарта
ГОСТ Р 50571-5-53-2013 Электроустановки низковольтные. Часть 5-53. Выбор и монтаж электрооборудования. Отделение, коммутация и управление
Страницы стандарта



























