ГОСТ Р 56808-2015 Композиты полимерные. Метод определения межслоевой вязкости разрушения однонаправленно-армированных композитов
ГОСТ Р
Скачать ГОСТ в PDF или DOC бесплатно
Основная информация
Обозначение:
ГОСТ Р 56808-2015
Статус:
Заменен
Тип:
ГОСТ Р
Название русское:
Композиты полимерные. Метод определения межслоевой вязкости разрушения однонаправленно-армированных композитов
Название английское:
Polymer composites. Method for determination interlaminar fracture toughness of unidirectional-reinforced composites
Даты и сроки
Дата издания:
07-15-19
Дата введения в действие:
01-01-17
Дата завершения срока действия:
03-01-24
Применение и описание
Область и условия применения:
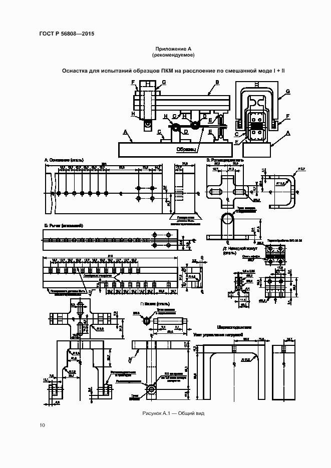
Настоящий стандарт распространяется на слоистые однонаправленные композитные материалы c полимерной матрицей, армированной непрерывными волокнами. Стандарт устанавливает метод испытания на расслоение образца в виде двухконсольной балки (ДКБ) по границе раздела между слоями с определением характеристики вязкости разрушения по смешанной моде I + II (в условиях комбинированного нагружения отрывом и сдвигом). Вязкость разрушения представляет собой предел отношения изменения упругой энергии, накопленной в образце при его нагружении, к бесконечно малому приращению площади межслоевой трещины
Связи и замены
Заменяющий:
ГОСТ Р 56808-2023
Описание стандарта
ГОСТ Р 56808-2015 Композиты полимерные. Метод определения межслоевой вязкости разрушения однонаправленно-армированных композитов
Страницы стандарта



















