ГОСТ Р 57190-2016 Заземлители и заземляющие устройства различного назначения. Термины и определения
ГОСТ Р
Скачать ГОСТ в PDF или DOC бесплатно
Основная информация
Обозначение:
ГОСТ Р 57190-2016
Статус:
Действует
Тип:
ГОСТ Р
Название русское:
Заземлители и заземляющие устройства различного назначения. Термины и определения
Название английское:
Grounding conductors and grounding devices different purposes. Terms and definitions
Даты и сроки
Дата издания:
06-26-20
Дата введения в действие:
09-01-17
Дата завершения срока действия:
-
Применение и описание
Область и условия применения:
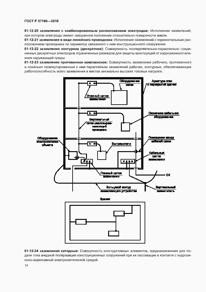
Настоящий стандарт устанавливает термины и определения (буквенные обозначения) понятий в области заземляющих устройств, предназначенных для обеспечения промышленной и социальной безопасности (электроустановок) электрических цепей (сетей) различного назначения
Связи и замены
Заменяющий:
-
Описание стандарта
ГОСТ Р 57190-2016 Заземлители и заземляющие устройства различного назначения. Термины и определения
Страницы стандарта







































