ГОСТ Р 57712-2017 Композиты полимерные. Метод определения удельной теплоемкости
ГОСТ Р
Скачать ГОСТ в PDF или DOC бесплатно
Основная информация
Обозначение:
ГОСТ Р 57712-2017
Статус:
Действует
Тип:
ГОСТ Р
Название русское:
Композиты полимерные. Метод определения удельной теплоемкости
Название английское:
Polymer composites. Test method for determination of specific heat
Даты и сроки
Дата издания:
03-28-19
Дата введения в действие:
02-01-18
Дата завершения срока действия:
-
Применение и описание
Область и условия применения:
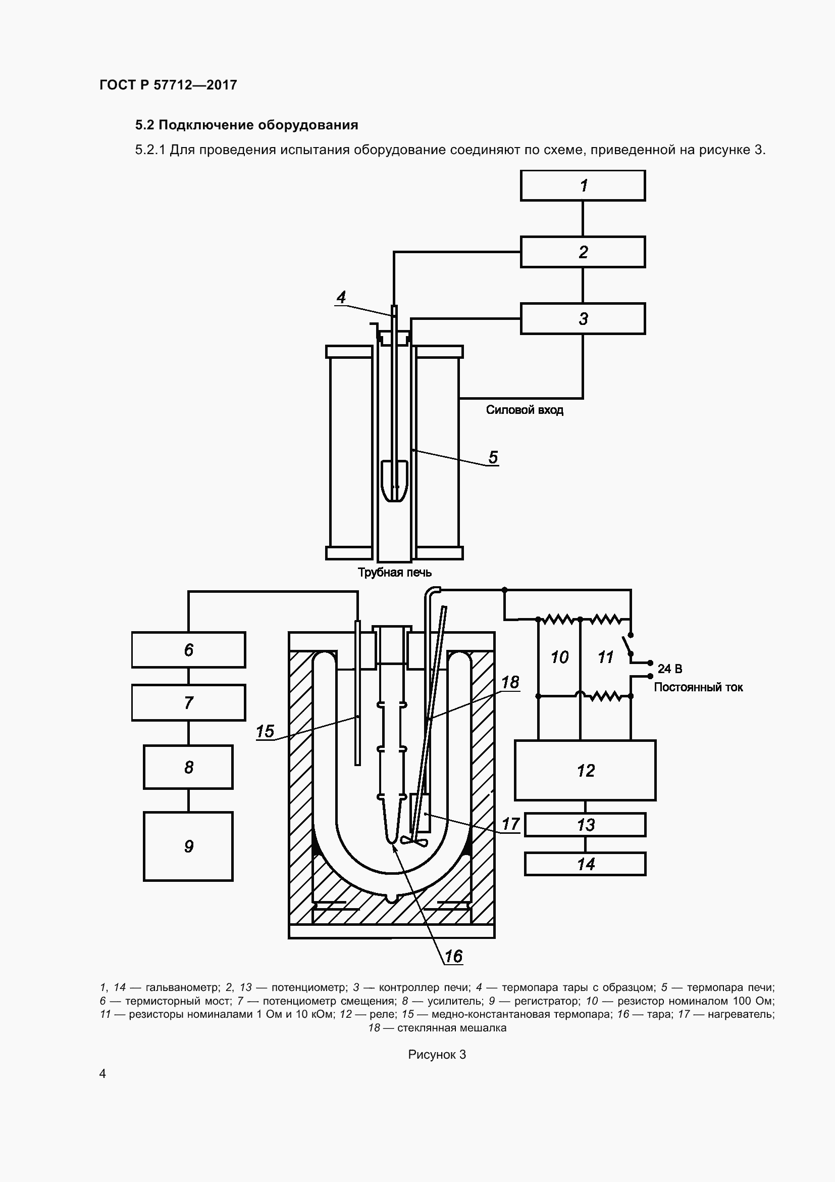
Настоящий стандарт распространяется на полимерные композиты, а также на жидкие и твердые материалы, химически совместимые с нержавеющей сталью, давление насыщенного пара которых составляет не более 13,3 кПа, и устанавливает метод определения удельной теплоемкости. Стандарт не распространяется на материалы, совершающие фазовые переходы в диапазоне температур измерения
Связи и замены
Заменяющий:
-
Описание стандарта
ГОСТ Р 57712-2017 Композиты полимерные. Метод определения удельной теплоемкости
Страницы стандарта



















