ГОСТ Р 70986-2023 Гидроприводы объемные. Гидромоторы. Правила приемки и методы испытаний
ГОСТ Р
Скачать ГОСТ в PDF или DOC бесплатно
Основная информация
Обозначение:
ГОСТ Р 70986-2023
Статус:
Действует
Тип:
ГОСТ Р
Название русское:
Гидроприводы объемные. Гидромоторы. Правила приемки и методы испытаний
Название английское:
Hydraulic drives. Hydraulic motors. Acceptance rules and methods of tests
Даты и сроки
Дата издания:
10-19-23
Дата введения в действие:
11-30-23
Дата завершения срока действия:
-
Применение и описание
Область и условия применения:
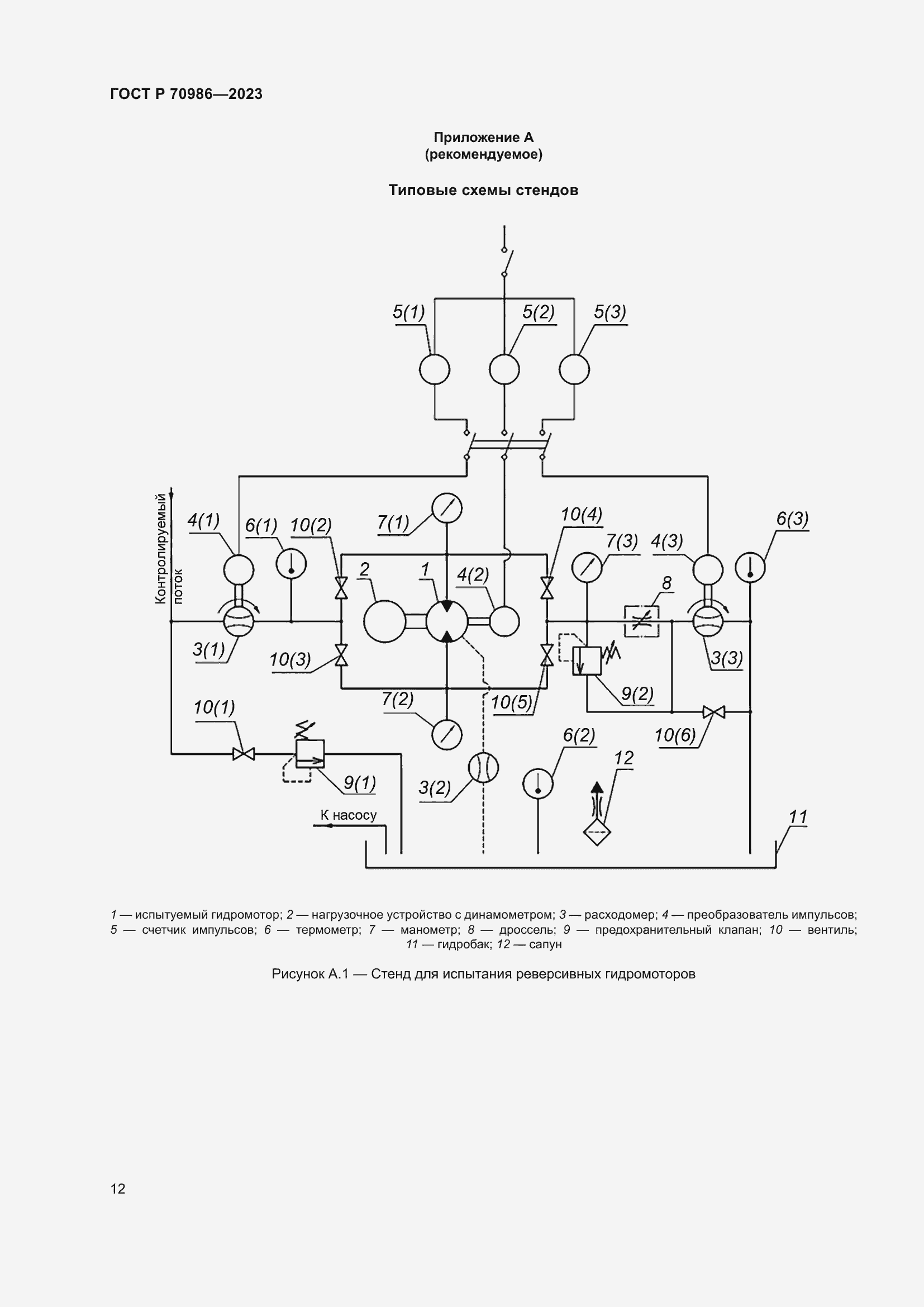
Настоящий стандарт распространяется на гидромоторы и насос-моторы производственно-технического назначения для объемных гидроприводов и устанавливает правила приемки и методы испытаний
Связи и замены
Заменяющий:
-
Описание стандарта
ГОСТ Р 70986-2023 Гидроприводы объемные. Гидромоторы. Правила приемки и методы испытаний
Страницы стандарта























